EasyManua.ls Logo

Brother S-710A - 21-6. Operation Panel B-100 Wiring Diagrams

Brother S-710A
153 pages
Print Icon
To Next Page IconTo Next Page
To Next Page IconTo Next Page
To Previous Page IconTo Previous Page
To Previous Page IconTo Previous Page
Loading...
21. WIRING DIAGRAMS
SL-710A
133
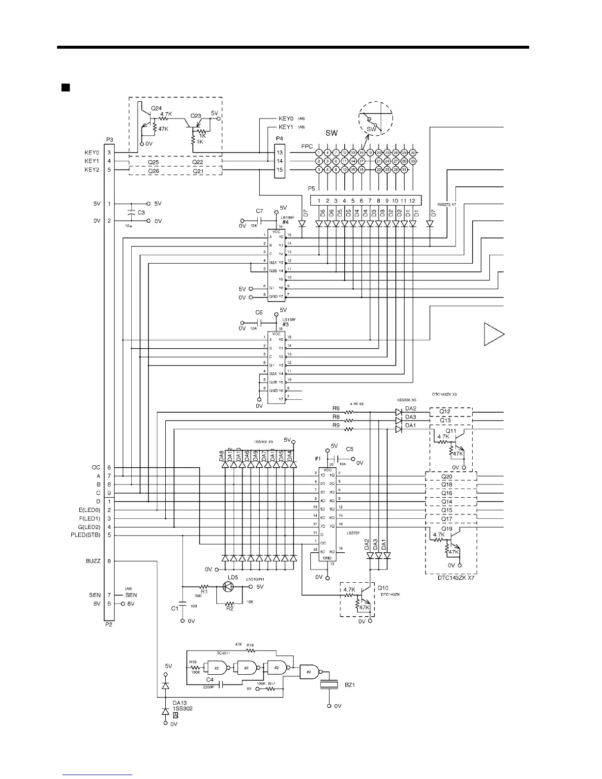
21-6. Operation panel B-100
Operation panel B-100 (1/3)
1916M

Table of Contents

Related product manuals