EasyManua.ls Logo

Omron SYSDRIVE 3G3MV - Block Diagram of PID Control

Omron SYSDRIVE 3G3MV
348 pages
Print Icon
To Next Page IconTo Next Page
To Next Page IconTo Next Page
To Previous Page IconTo Previous Page
To Previous Page IconTo Previous Page
Loading...
6-16
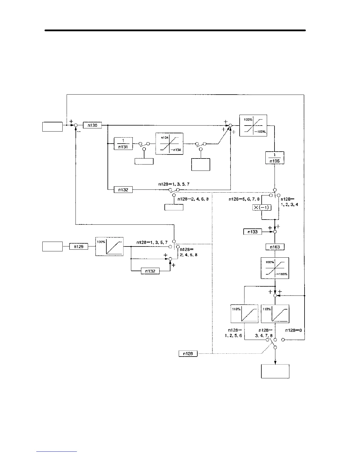
6-3-4 Block Diagram of PID Control
·The following diagram shows the PID control block of the 3G3MV Inverter.
Proportional (P) gain
Feedback value
adjustment gain
Limit
Integral time (I)
Derivative time (D)
0 (zero)
Multi-function input
Derivative reset input
Integral (I) upper limit
0 (zero)
Derivative time (D)
Multi-function input
Derivative hold
input
Derivative
hold value
PID control selection
Limit
Max. frequency: 100%
PID primary
delay time
constant
PID offset
adjustment
PID output gain
Limit
Max. frequency: 100%
Limit
Limit
Inverter output
frequency
Target
value
Feedback
value
Advanced Operation Chapter 6

Table of Contents

Other manuals for Omron SYSDRIVE 3G3MV

Related product manuals