EasyManua.ls Logo

Siecor 5000 Series - Fixed Parameters (Video); Manual

Default Icon
140 pages
Print Icon
To Next Page IconTo Next Page
To Next Page IconTo Next Page
To Previous Page IconTo Previous Page
To Previous Page IconTo Previous Page
Loading...
Operating Instructions 4-13 M90 Fusion Splicer
Issue 02/97 Splicing
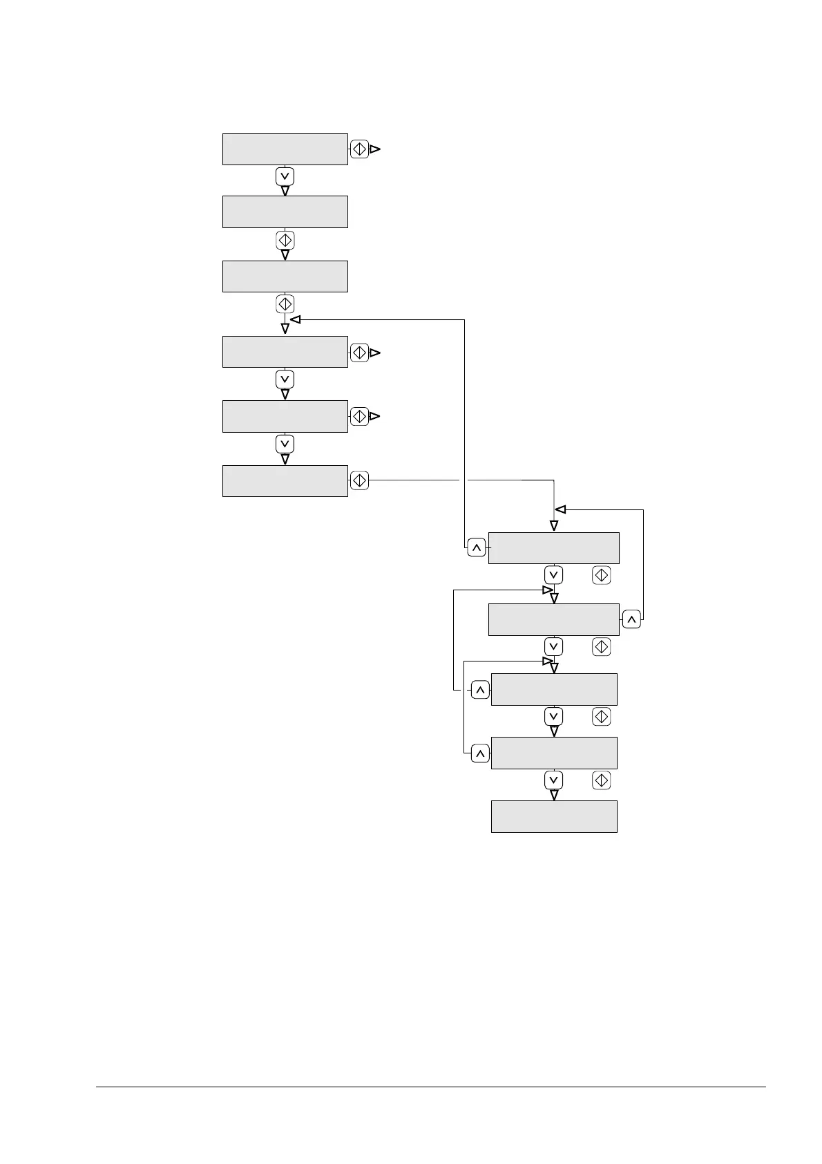
Fixed Parameters (Video) / Manual
Fully automatic
Automatic
Semi automatic
Manual
or
or
or
or
Clean fibers?
Searching fibers?
Align fibers manually?
Automatic XYZ and
fuse?
Automatic XY?
Left fiber slide forwards/
backwards ####
Right fiber slide forwards/
backwards ####
Align X axis
manually
Align Y axis
manually
Fusing?
Automatic XYZ, clean
fuse?
Artisan Technology Group - Quality Instrumentation ... Guaranteed | (888) 88-SOURCE | www.artisantg.com

Table of Contents