EasyManua.ls Logo

Wacker Neuson 803 - Page 170

Wacker Neuson 803
196 pages
Print Icon
To Next Page IconTo Next Page
To Next Page IconTo Next Page
To Previous Page IconTo Previous Page
To Previous Page IconTo Previous Page
Loading...
6-10 SHB 803 en – Edition 2.4 * 803s611.fm
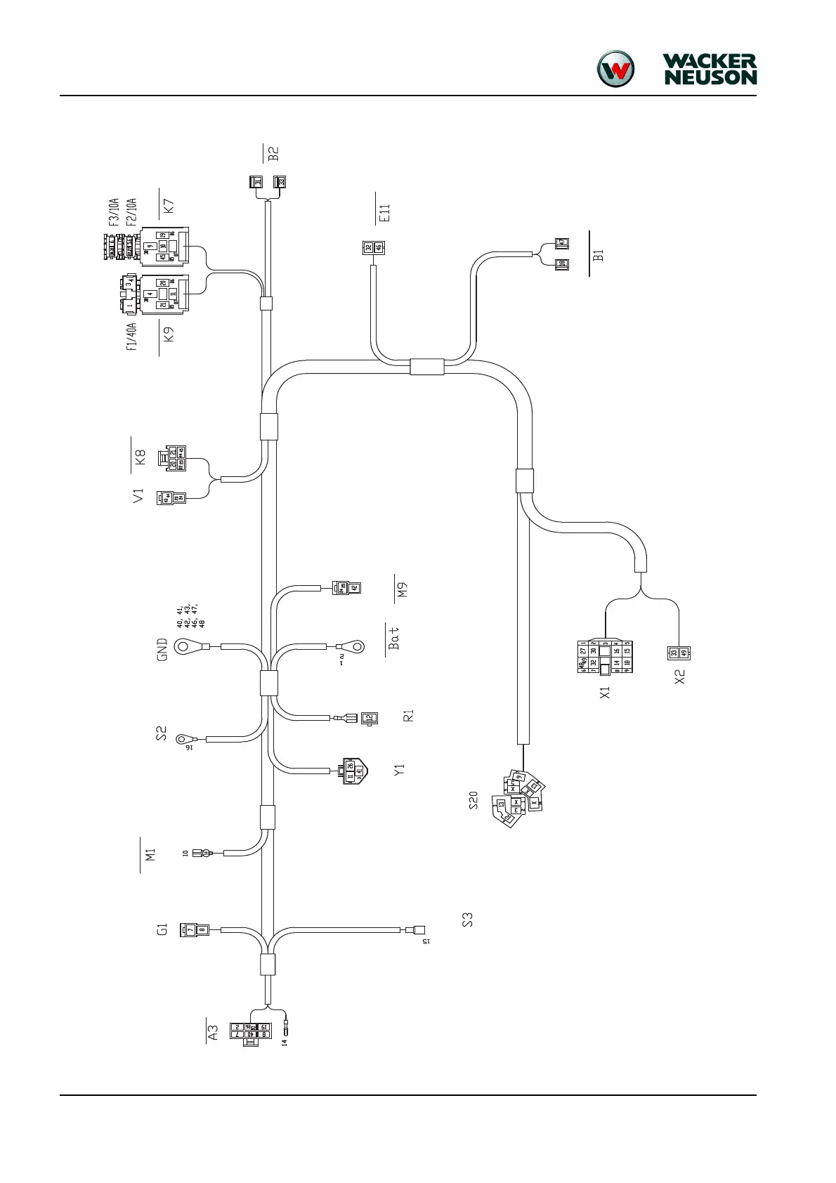
6.12 Engine wiring harness (Tier IV final up to 2012)
Alternator
Starter
Rectifier
Engine oil pressure
Engine temperature
switch
Cutoff solenoid
Preheating
Battery
Fuel pump
Cutoff sole-
noid timer
Cutoff solenoid
Starting
Horn
Boom light
Fuel sensor
Cylindrical plug
Starter

Table of Contents