EasyManua.ls Logo

Yamaha 60F - Remote Control Box; Digital Meter

Yamaha 60F
204 pages
Print Icon
To Next Page IconTo Next Page
To Next Page IconTo Next Page
To Previous Page IconTo Previous Page
To Previous Page IconTo Previous Page
Loading...
8-12
–+
ELEC
E
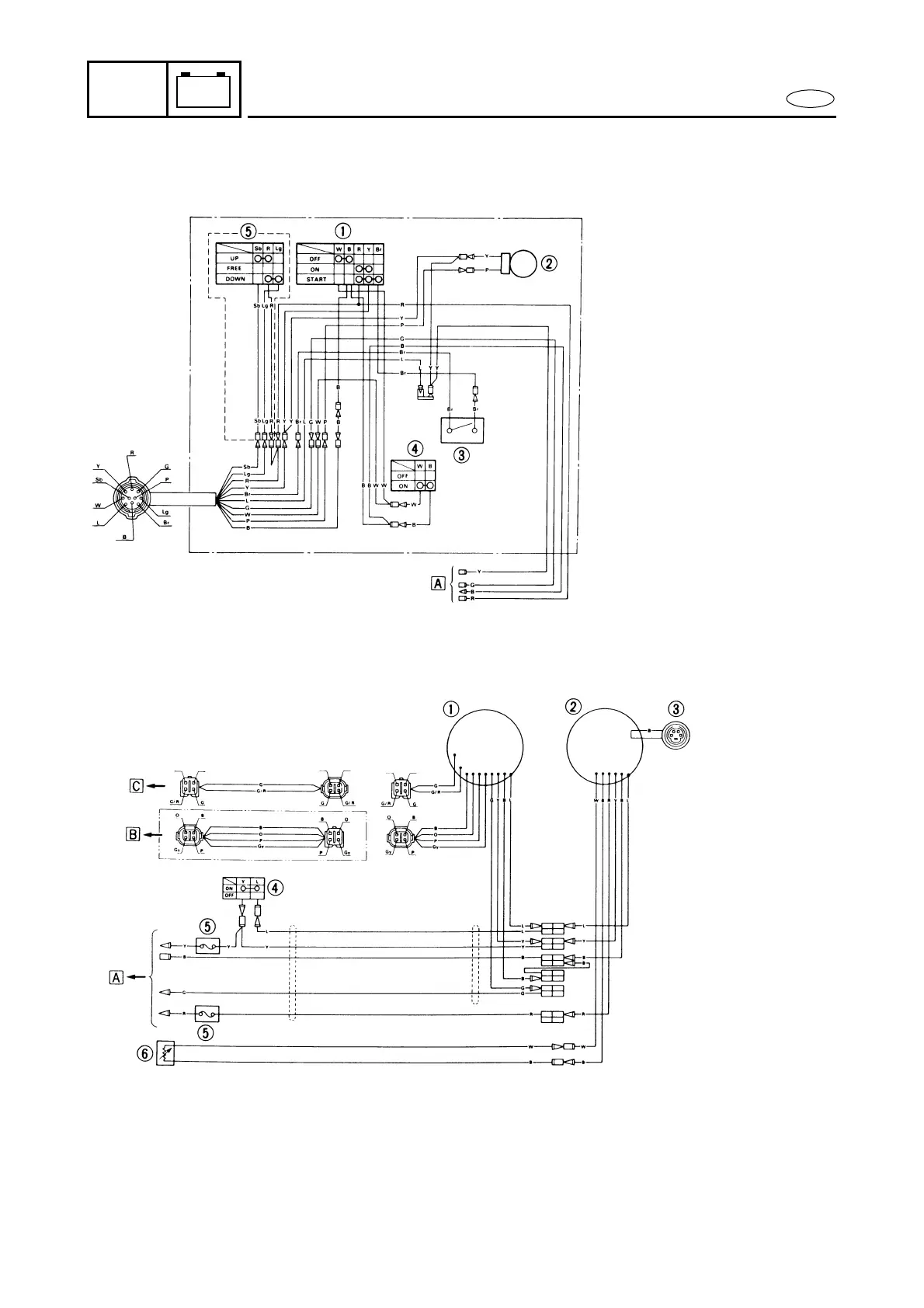
WIRING DIAGRAM
M31000-0
REMOTE CONTROL BOX
DIGITAL METER
1 Main switch
2 Buzzer
3 Neutral switch
4 Engine stop switch
5 Power trim and tilt switch
Å To meter harness
1 Digital tachometer
2 Digital speedometer (option)
3 To fuel management meter (option)
4 Lamp switch (option)
5 Fuse (10A)
6 Fuel sensor (option)
Å To remote control box
ı To trim sensor
Ç To oil level gauge
B ........ Black
Br ....... Brown
G ........ Green
Gy ...... Gray
L......... Blue
Lg....... Light green
O ........ Orange
P......... Pink
R ........ Red
Sb ...... Sky blue
W ....... White
Y ........ Yellow

Table of Contents

Other manuals for Yamaha 60F

Related product manuals