EasyManua.ls Logo

MLC LC100 - Page 13

MLC LC100
148 pages
Print Icon
To Next Page IconTo Next Page
To Next Page IconTo Next Page
To Previous Page IconTo Previous Page
To Previous Page IconTo Previous Page
Loading...
13
LC100 Instruction manual
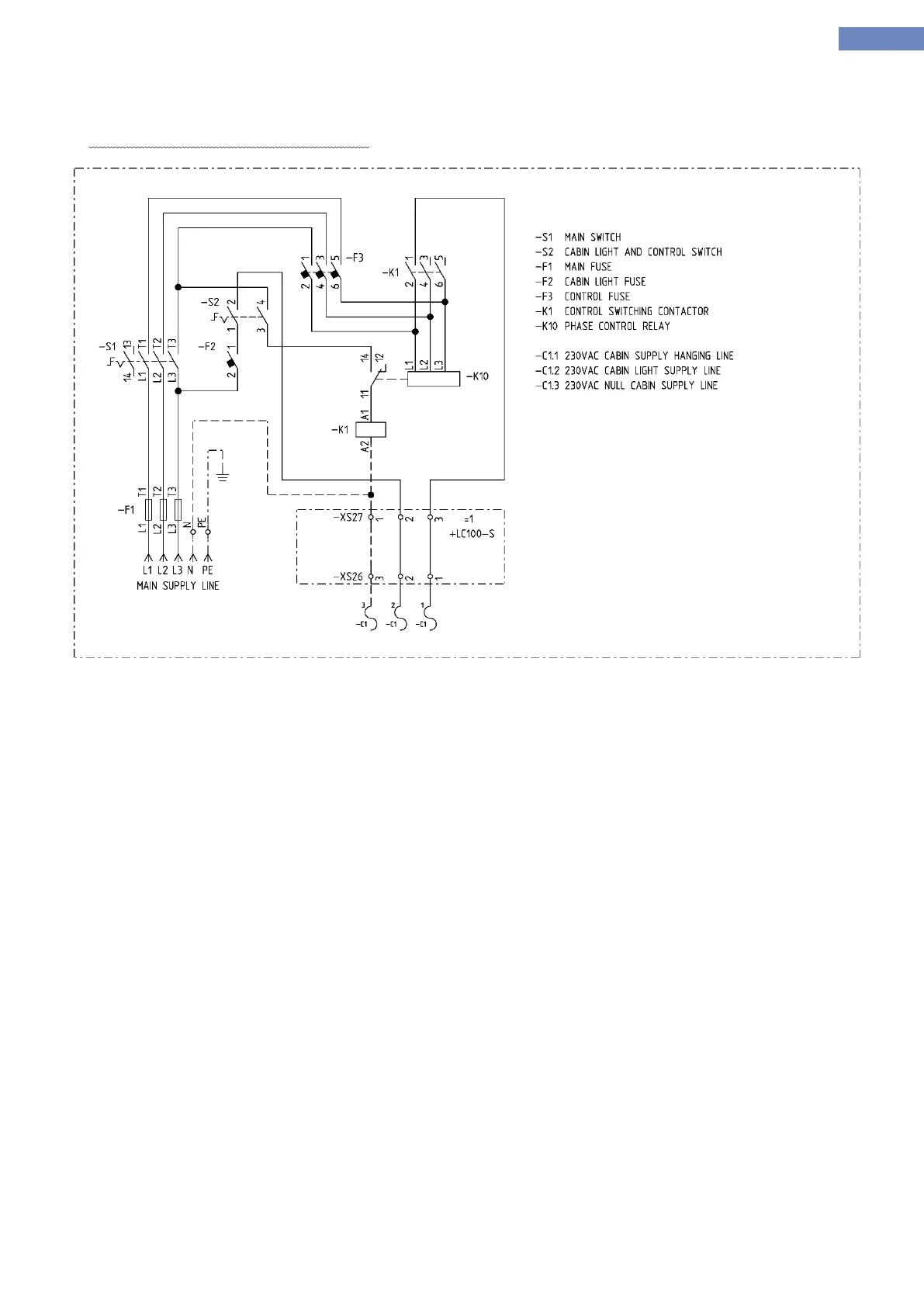
XS27 connector is a power supply 230VAC for cabin, XS26 connector is output power suply for the cabin connected
with the traveling cable.
Cabin power supply connection diagram:

Table of Contents