EasyManua.ls Logo

Panasonic PV500 - Basic Operation

Panasonic PV500
494 pages
Print Icon
To Next Page IconTo Next Page
To Next Page IconTo Next Page
To Previous Page IconTo Previous Page
To Previous Page IconTo Previous Page
Loading...
33
Installation and Wiring
Chapter 2
INDEX
2.
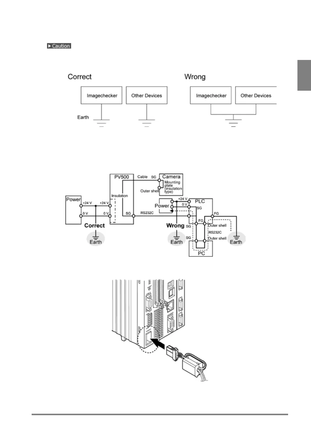
Connect an earthing conductor.
Do not share the grounding system with other devices.
Install the PV500 as close to the ground point as possible and keep the ground wire short.
The power circuit of PV500 is insulated and you can ground the positive (+) terminal of 24V DC
power supply without fault.
When connecting PV500 with the other devices such as PLC, do not ground the positive terminal of
the power supply of the device. If the power supply circuit of the device is not insulated, the
connection between the outer shell of the PC and the 0V-power supply may cause a short-circuit
condition and burnout.
3.
Connect the POWER connector of PV500.

Table of Contents

Related product manuals