EasyManua.ls Logo

Domino A-SERIES - Airdryer Wiring Diagram

Domino A-SERIES
337 pages
Print Icon
To Next Page IconTo Next Page
To Next Page IconTo Next Page
To Previous Page IconTo Previous Page
To Previous Page IconTo Previous Page
Loading...
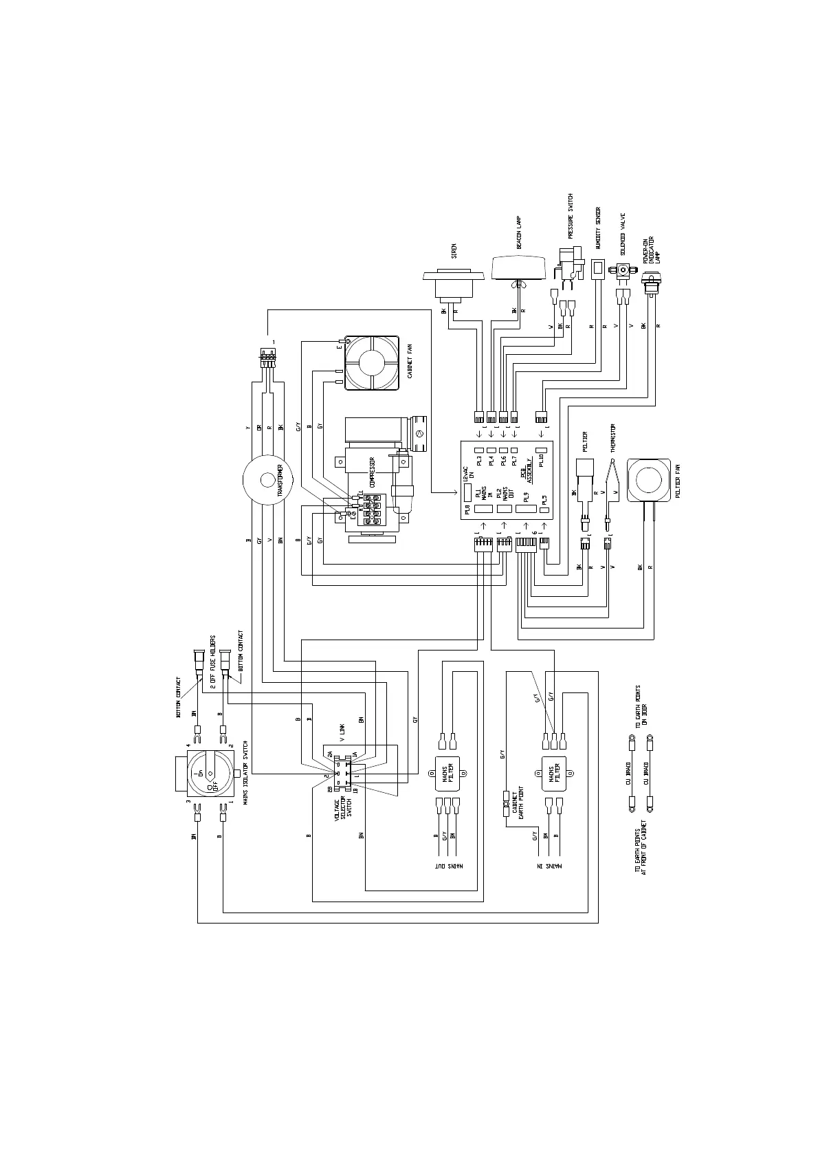
APPENDIX B : COMPRESSOR DRIVEN AIRDRYER
20950 Issue 1 April 98 B--41
37710W Issue 1
Airdryer Wiring Diagram

Table of Contents

Related product manuals