EasyManua.ls Logo

Morris PROAG 16K PLUS - Air Brake Assembly

Morris PROAG 16K PLUS
190 pages
Print Icon
To Next Page IconTo Next Page
To Next Page IconTo Next Page
To Previous Page IconTo Previous Page
To Previous Page IconTo Previous Page
Loading...
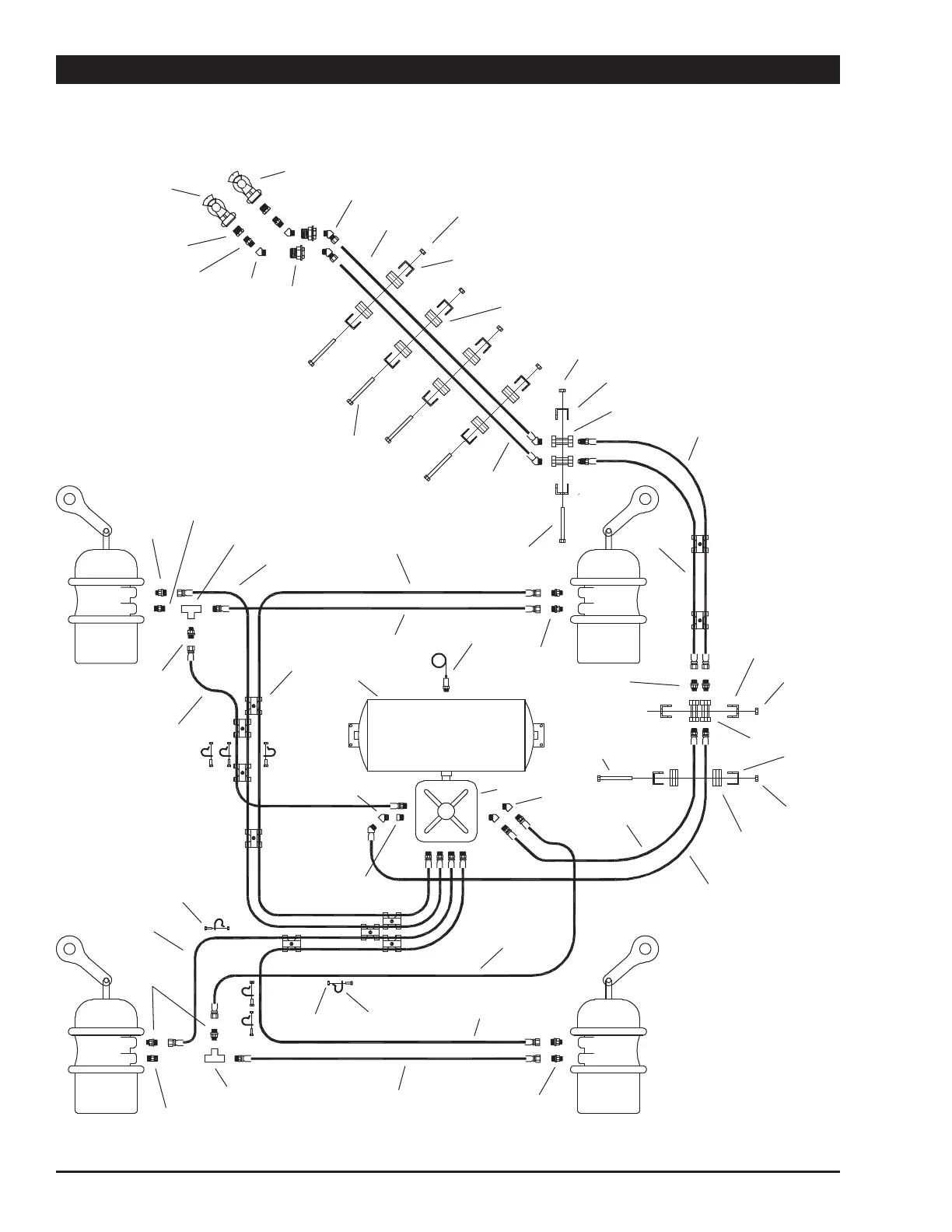
9-46 October 2019 16K PLUS
Air Brake Assembly
9
32
10
11
13
8
28
29
2
5
6
2
5
18
25
4
30
24
5
2
7
22
22
12
15
15
23
19
21
14
15
27
16
17
11
1
11
26
18
5
2
6
10A
15
15
15
22
23
31
3
21
12
10A
22
33
20

Table of Contents

Related product manuals