EasyManua.ls Logo

GRAPHTEC FC4200-50 - Technical Specifications Summary; FC4200 Series Specifications Summary

GRAPHTEC FC4200-50
106 pages
Print Icon
To Next Page IconTo Next Page
To Next Page IconTo Next Page
To Previous Page IconTo Previous Page
To Previous Page IconTo Previous Page
Loading...
FC4200-UM-251-03-9370 98
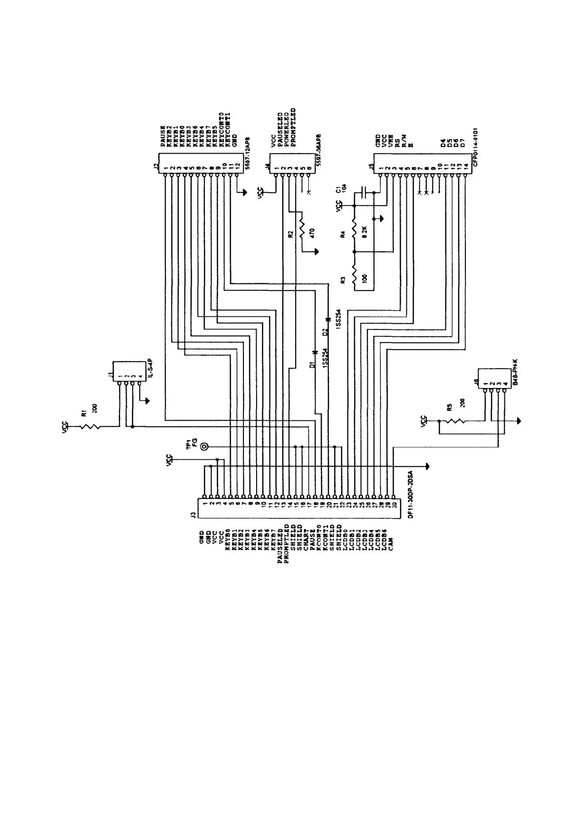
CIRCIT DIAGRAMS
12.3 Control Panel Relay Board

Table of Contents

Other manuals for GRAPHTEC FC4200-50

Related product manuals