EasyManua.ls Logo

Gtec SATURN - Anschluss des Remote -Wartungsbypasses

Default Icon
Print Icon
To Next Page IconTo Next Page
To Next Page IconTo Next Page
To Previous Page IconTo Previous Page
To Previous Page IconTo Previous Page
Loading...
- 140 -
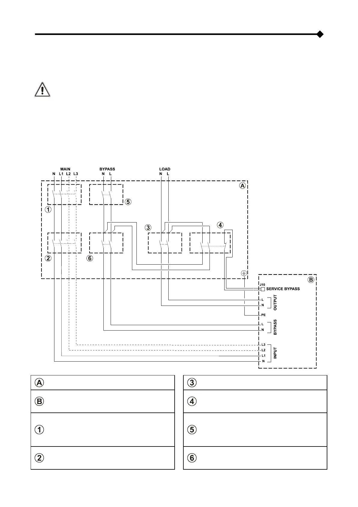
ANSCHLUSS DES REMOTE-WARTUNGSBYPASSES
Es besteht die Möglichkeit in einem entfernt aufgestellten Schaltschrank einen zusätzlichen Wartungsbypass zu
installieren, beispielsweise um das Auswechseln der CPS zu ermöglichen, ohne die Laststromversorgung zu
unterbrechen.
Die Klemme "SERVICE BYPASS" (siehe "Ansichten CPS-Anschlüsse" Punkt 17) muss unbedingt an
den Leerkontakt SERVICE BYPASS angeschlossen werden. Das Schließen des SERVICE BYPASS-
Schalters (4) öffnet diesen Leerkontakt, der der CPS das Einschalten des Wartungsbypasses meldet.
Das Fehlen dieses Anschlusses kann die Unterbrechung der Laststromversorung und die
Beschädigung der CPS verursachen.
ANMERKUNG: Es müssen Kabel verwendet werden, die den Angaben unter “Kabeldurchmesser” entsprechen.
Zum Anschließen der Klemme "SERVICE BYPASS" an den Leerkontakt des Bypass-Trennschalters
der Remote-Wartung müssen doppelt isolierte Kabel mit dem Durchmesser 1 mm
2
verwendet werden.
Wenn Der CPS ist versorgt mit ein Isolierungtranformator darin, prüfen die Vereinbarkeit
zwischen die Remote-Wartungsbypasses und der neutral Betrieb in dem elektrischen Anlagen.
INSTALLATIONSPLAN FÜR FERNGESTEUERTEN WARTUNGS-BYPASS
Externe Schalttafel
AUSGANGS-Schalter: Trennschalter entsprechend der
Angaben aus "Interne Absicherungen in der CPS".
Anschlüsse in der CPS
SERVICE BYPASS-Schalter: Trennschalter
entsprechend der Angaben aus "Interne
Absicherungen in der CPS", ausgerüstet mit einem
normalerweise geschlossenen Zusatzkontakt.
ANLAGEN-Schalter: magnetothermischer Schalter,
muss den Angaben aus "Externe Schutzvorrichtungen"
entsprechen.
ANMERKUNG: Für die Installation mit Einphasen-
Eingang einen zweipoligen magnetothermischer
Schalter benutzen.
ANLAGEN BYPASS-Schalter: magnetothermischer
Schalter, muss den Angaben aus "Externe
Schutzvorrichtungen" entsprechen.
EINGANGS-Schalter: Trennschalter entsprechend der
Angaben aus "Interne Absicherungen in der CPS".
ANMERKUNG: Für die Installation mit Einphasen-
Eingang einen zweipoligen Trennschalter benutzen.
EINGANGS-BYPASS-Schalter: Trennschalter
entsprechend der Angaben aus "Interne
Absicherungen in der CPS".

Table of Contents

Other manuals for Gtec SATURN

Related product manuals