EasyManua.ls Logo

Gtec SATURN - Accordement du by Pass de Maintenance Distant

Default Icon
Print Icon
To Next Page IconTo Next Page
To Next Page IconTo Next Page
To Previous Page IconTo Previous Page
To Previous Page IconTo Previous Page
Loading...
- 197 -
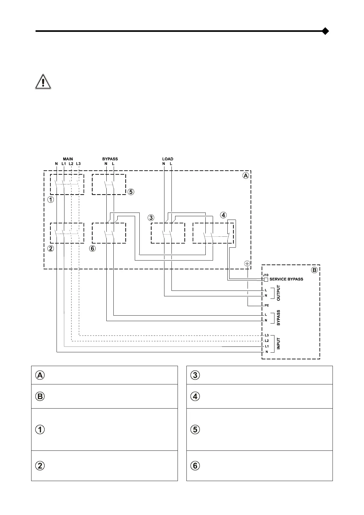
RACCORDEMENT DU BY-PASS DE MAINTENANCE DISTANT
Il est possible d’installer un by-pass de maintenance supplémentaire sur un tableau électrique périphérique, par exemple
pour permettre d’effectuer le remplacement de le CPS sans interrompre l'alimentation à la charge.
Il faut absolument raccorder la borne "SERVICE BY-PASS" (voir "Vue connexions CPS" point 17) au
contact auxiliaire de l'interrupteur SERVICE BY-PASS. La fermeture de l'interrupteur de SERVICE BY-
PASS (4) ouvre ce contact auxiliaire qui signale à le CPS l'activation du by-pass de maintenance.
Toute absence de ce branchement peut causer l’interruption de l'alimentation à la charge et
l’endommagement de le CPS.
NOTE: utiliser des câbles de section conforme aux indications reportées dans "Section des câbles".
utiliser un câble ayant une section de 1mm² à double isolement pour le raccordement de la borne "SERVICE
BY-PASS" au contact auxiliaire du sectionneur du by-pass de maintenance distant.
En cas de le CPS fourni de un transformateur de isolement, vérifier la compatibilité entre le “By-pass de
maintenance distant” et le arrangement neutre dans l’installation électrique.
SCHEMA D’INSTALLATION DISTANTE DU BY-PASS DE MAINTENANCE
Tableau électrique périphérique
interrupteur de sortie : sectionneur conforme aux
indications reportées dans "Protections internes de
le CPS"
Connexions internes de le CPS
interrupteur de SERVICE BY-PASS: sectionneur
conforme aux indications reportées dans
"Protections internes de le CPS" équipé d’un
contact auxiliaire normalement fermé
interrupteur de LIGNE : interrupteur
magnétothermique, il doit être conforme aux
indications reportées dans "Dispositifs de protection
externes"
NOTE : Pour une installation à entrée
monophasée, utiliser un interrupteur
magnétothermique bipolaire.
interrupteur de LIGNE BY-PASS: interrupteur
magnétothermique, il doit être conforme aux
indications reportées dans "Dispositifs de protection
externes"
interrupteur d'ENTRÉE : sectionneur conforme aux
indications reportées dans "Protections internes de
le CPS"
NOTE : Pour une installation à entrée
monophasée, utiliser un sectionneur bipolaire.
interrupteur d'ENTRÉE BY-PASS: sectionneur
conforme aux indications reportées dans
"Protections internes de le CPS"

Table of Contents

Other manuals for Gtec SATURN

Related product manuals