EasyManua.ls Logo

Gtec SATURN - Connecting the Remote Maintenance Bypass

Default Icon
Print Icon
To Next Page IconTo Next Page
To Next Page IconTo Next Page
To Previous Page IconTo Previous Page
To Previous Page IconTo Previous Page
Loading...
- 81 -
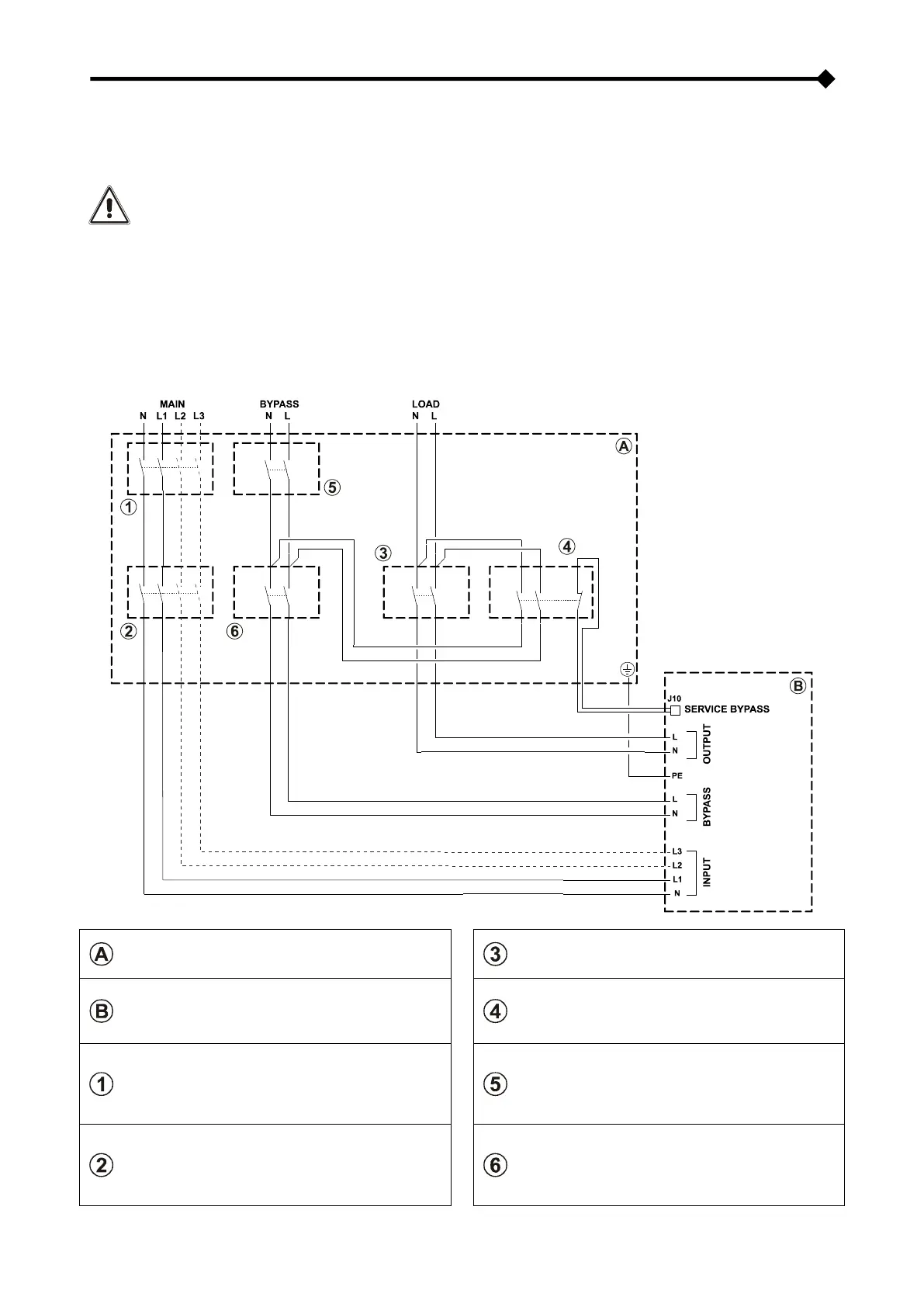
CONNECTING THE REMOTE MAINTENANCE BYPASS
An additional maintenance bypass may be installed on a peripheral switchboard, for example, to enable the CPS to be
replaced without interrupting the power supply to the load.
It is absolutely essential to connect the "SERVICE BYPASS" terminal (see "View of CPS connections"
ref. 17) to the auxiliary contact of the SERVICE BYPASS switch. Closing the SERVICE BYPASS switch
(4) opens this auxiliary contact which informs the CPS that the maintenance bypass has been
activated. If this connection is not present, the power supply to the load may be shut off and the CPS
damaged.
NOTES: Use cables with a cross section that conforms to the indications given in "Cross Section of the Cables ".
Use a double insulated cable with a cross section of 1mm2 to connect the "SERVICE BYPASS" terminal to
the auxiliary contact of the remote maintenance bypass isolator.
Whenever the CPS is equipped with internal isolation transformer, check the compatibility between the
“remote maintenance bypass” and the neutral arrangement in the electrical plant.
DIAGRAM SHOWING REMOTE INSTALLATION OF THE MAINTENANCE BYPASS
Peripheral electric control panel
OUTPUT switch: switch compliant with the
indications given in the “CPS Internal
Protections” section.
CPS internal connections
SERVICE BYPASS switch: disconnecting switch
compliant with the indications given in the “CPS
Internal Protections” section, complete with
auxiliary contact that is normally closed
LINE switch: magneto-thermal switch compliant
with the indications given in the “External
Protection Devices” section.
NOTE: For installation with single phase
input, use a bi-polar magneto-thermal switch
LINE BYPASS switch: magneto-thermal switch
compliant with the indications given in the “CPS
External protection devices” section
INPUT switch: switch compliant with the
indications given in the “CPS Internal
Protections” section.
NOTE: For installation with single phase
input, use a bi-polar disconnecting switch
BYPASS INPUT switch: switch compliant with
the indications given in “CPS Internal
Protections” section

Table of Contents

Other manuals for Gtec SATURN

Related product manuals