EasyManua.ls Logo

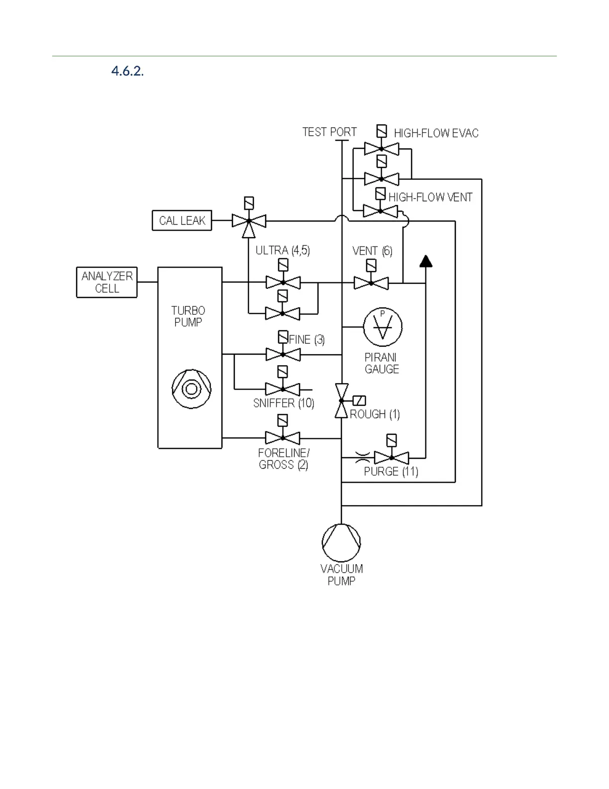
LACO Technologies TITAN VERSA C - Vacuum Schematic - High-Flow Evac and High-Flow Vent with One Pump

LACO Technologies TITAN VERSA C
181 pages
Print Icon
To Next Page IconTo Next Page
To Next Page IconTo Next Page
To Previous Page IconTo Previous Page
To Previous Page IconTo Previous Page
Loading...
4 DESCRIPTION
LACO Technologies TITAN VERSA Operations and Maintenance Manual 19
Vacuum Schematic - High-Flow Evac and High-Flow Vent with
One Pump

Table of Contents

Related product manuals