EasyManua.ls Logo

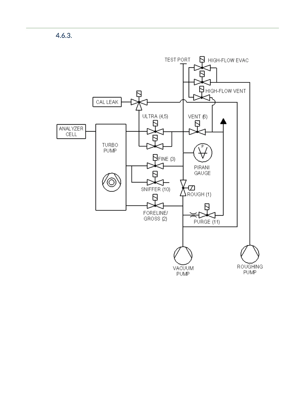
LACO Technologies TITAN VERSA C - Vacuum Schematic High-Flow Evac and High-Flow Vent with Two Pumps

LACO Technologies TITAN VERSA C
181 pages
Print Icon
To Next Page IconTo Next Page
To Next Page IconTo Next Page
To Previous Page IconTo Previous Page
To Previous Page IconTo Previous Page
Loading...
4 DESCRIPTION
20 TITAN VERSA Operations and Maintenance Manual LACO Technologies
Vacuum Schematic High-Flow Evac and High-Flow Vent with
Two Pumps

Table of Contents

Related product manuals