EasyManua.ls Logo

Printronix P5000 - Interconnection Diagram

Printronix P5000
406 pages
Print Icon
To Next Page IconTo Next Page
To Next Page IconTo Next Page
To Previous Page IconTo Previous Page
To Previous Page IconTo Previous Page
Loading...
273
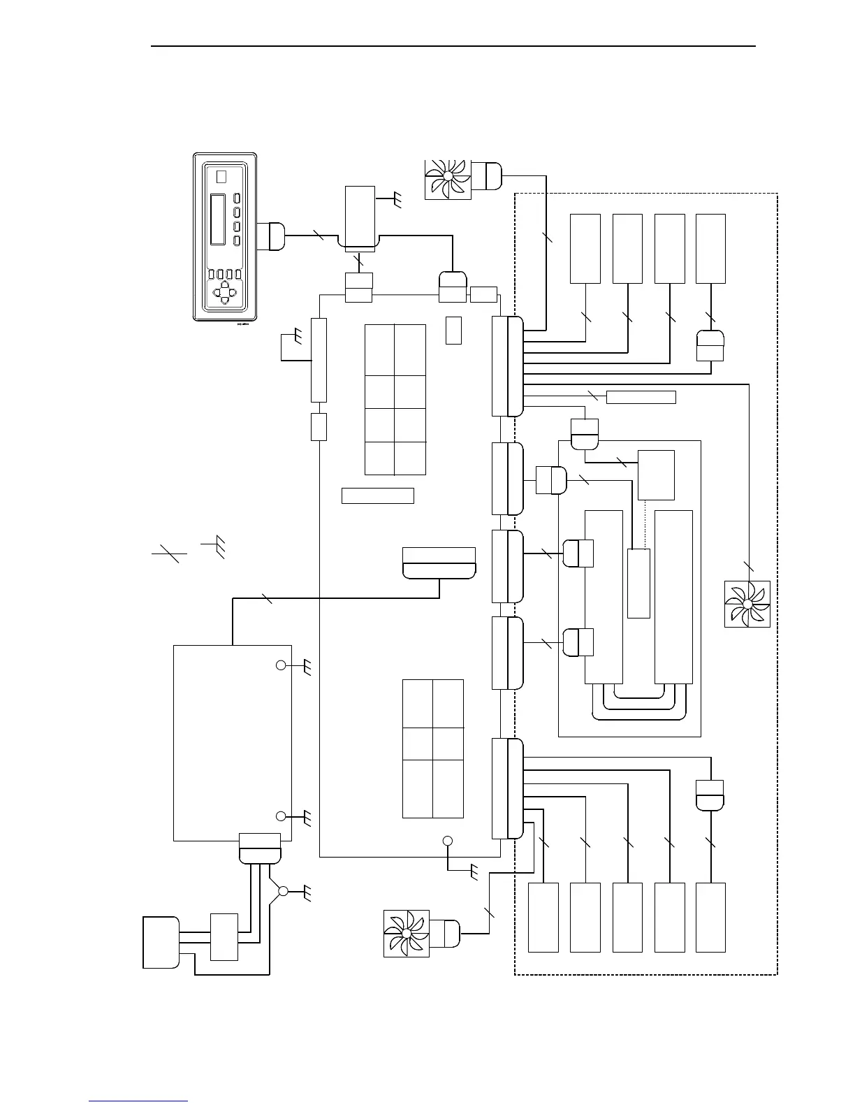
Interconnection Diagram
12
2
2
4
2
4
4
4
4
2
2
4
2
1010
3
2
2
8
36
J301
AC INPUT
CIRCUIT
BREAKER
P1
J1 AC
Line 1
Line 2 / Neutral
CHASSIS
GND
IEC 320
AC POWER
CONNECTOR
AC to DC
Power Supply Board
Card Cage Fan
P306
Controller Board
Control Panel Assembly
20 18
19 17
16 14
12 10
7 5 3 1
RRIB
M
PAPR
M
HBF
EHF
JMP
MPU
8 6 4 2
RRP
PLO
11 915 13
J107 Configuration
20 18
19 17
16 14
12 10
7 5 3 1
LRIB M
PLAT M
PMD
POD
8 6 4 2
LRP
CCF
11 915 13
J106 Configuration
J106 MSL
P106 MSL
J108 HLP
P108 HLP
J105 HBP
P105 HBP
J116 SMD
P116 SMD
J107 MSR
P107 MSR
J102
+5V Remote
Power
J17
J110
P110
J112
P112
J201
J6
Serial I/O
Diagnostic
Port
N = Number of conductors
in cable assembly
= Chassis / Frame
earth ground
Legend:
J203
Parallel I/O
Power
Stacker
P307
Exhaust
Fan*
* Cabinet
Models
Only
J310
P310
J111 Export
J101 DC Power
P101
Paper Feed
Motor
Platen Open
Switch
Right Ribbon
Guide
Right Ribbon
Motor
J06
P06
Jumper Wire
J03
P03
P02
J02
MPU
Shuttle Motor
Hammer Bank Board
Terminator Board
P05
J05
P04
J04
Hammer Bank Fan
Left Ribbon
Motor
Left Ribbon
Guide
Paper Out
Detector
Paper Motion
Detector
Platen
Motor
J06
P06
Print Mechanisms
On/Off Switch
Shuttle
Assembly

Table of Contents

Other manuals for Printronix P5000

Related product manuals