EasyManua.ls Logo

Siemens 6RA70 Series - Base Drive Panel, 1680 Amps, 1 & 4 Quad Schematics

Siemens 6RA70 Series
232 pages
To Next Page IconTo Next Page
To Next Page IconTo Next Page
To Previous Page IconTo Previous Page
To Previous Page IconTo Previous Page
Loading...
7-14 Siemens Energy & Automation
SIMOREG DC Master Base Drive Panel Operating Instructions
80
81
#1 AWG, 60 C
TORQUE TO
22 INCH- LBS
A1
A2
MOTOR = 500 VOLTS DC
F.L.A. = 1680 AMPS DC
6 - #500 MCM, 75 C
TORQUE TO
375 INCH- LBS
H1 H2 H3 H4
230 V
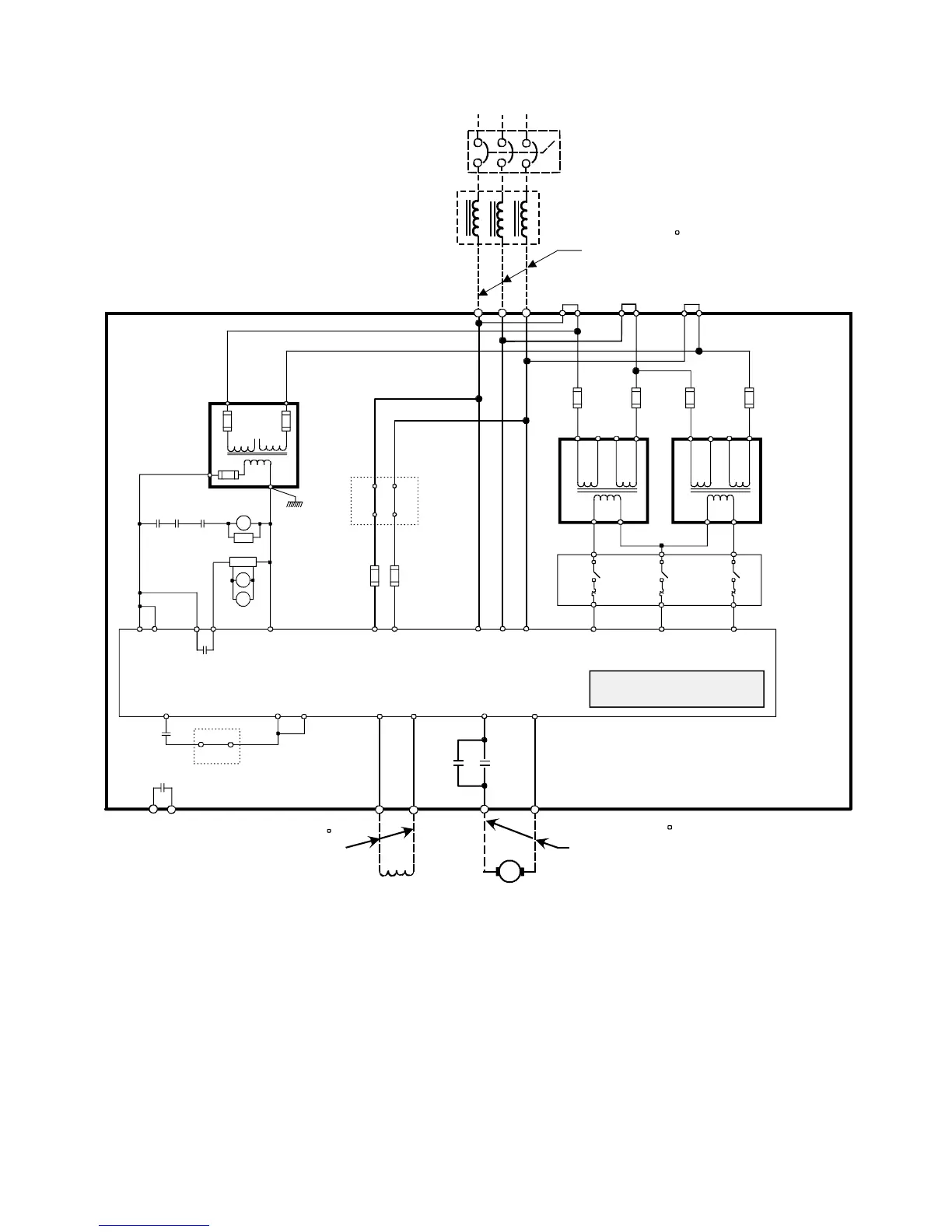
BASE DRIVE PANEL, 1680 AMPS, 1 & 4 QUAD
CONTROL
1CFU
3CFU
2CFU
J2
J1
85 82
84 83
POWER MODULE
3U1 3W1
1U1 1V1 1W1
ARMATURE
SUPPLY
FIELD SUPPLY
SEMICONDUCTOR
FUSES ARE INTERNAL
TO POWER MODULE
1C1 1D13C 3D
XR
5U1 5W1 5N1
PWR SUPPLY
PWR SUPPLY
K1
MREC
L2L1
XF
X2
1FSFU
2FSFU
M2
ENSP
M1
M1
H1 H3H2 H4
460 V
X1 X2
H1 H3H2 H4
460 V
X1 X2
4CFU
5CFU
6CFU
7CFU
L2L1 L3
T1 T2 T3
FAN
SUPPLY
MSP
CTB
XR
109 110
XPXP XP XF 1-2 XF1-1
XF2-2
XF2-1
4U1 4V1 4W1
250VA
A1-TRC-Q0C-286
1CFU-2CFU
2.5A,600V
A1-FUF-AFA-011
3CFU
1.5A,250V
A1-FUF-DKA-GBP
ENABLE RELAY
3RH1122-1AP60
SUPPRESSOR
3RT1916-1BD00
RECT.BR
A1-116-002-001
DC CONTACTOR
A1-CRD-CAC-010
125A,600V
A1-FUF-HHA-024
5A,600V
A1-FUF-AFA-016
3RV1011-1AA10
CONTROL
TRANSFORMERS
750VA
A1-TRC-Q0C-289
1.1-1.6A
SET@1.50A
EN
90
91
J8
101100
J7
98 99
J6
9796
MSP
EN
Note:
FAN MUST ROTATE COUNTER-CLOCKWISE
WHEN VIEWED FROM ABOVE
EN
38
X171
106 105
XS
E-STOP
XS
ENABLE
94 93
J5
CTB
F(+)
F(-)
CATALOG NO. 6RA7096-4GS22-0Z+X01, (1-QUAD)
CATALOG NO. 6RA7096-4GV62-0Z+X01, (4-QUAD)
CTB CTB
1CTR
2CTR
3CTR
460 VAC
L2
L1
L3
6 - #500 MCM,75 C
TORQUE TO
375 INCH- LBS
CUSTOMER SUPPLIED
IF APPLICABLE
TRANSFORMER
M1
M2
M2

Table of Contents

Related product manuals