EasyManua.ls Logo

Kollmorgen AKD2G-S Series

Kollmorgen AKD2G-S Series
146 pages
To Next Page IconTo Next Page
To Next Page IconTo Next Page
To Previous Page IconTo Previous Page
To Previous Page IconTo Previous Page
Loading...
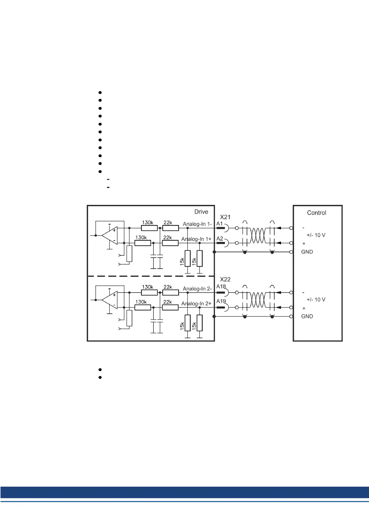
8.14.3 Analog Input
The drive is fitted with differential inputs for analog torque, velocity, or position control. The
standard drive offers one analog input on X21, dual axis drives and drives with built-in option
IO or DX offer a second analog input on X22.
Technical characteristics
Differential input voltage range: ± 10 V
Maximum input voltage referring to I/O Return: -12.5, +16.0 V
Resolution: 16 Bit and fully monotonic
Firmware update rate: 16 kHz
Unadjusted offset: < 50 mV
Offset drift typ: 250 µV / ° C
Gain or slope tolerance: +/- 3%
Nonlinearity: < 0.1% of full scale or 12.5 mV
Common Mode Rejection Ratio: > 30 dB at 60 Hz
Input impedance: > 13k Ωs
Signal to noise ratio referred to full scale:
AIN.CUTOFF = 3000 Hz: 14 bit
AIN.CUTOFF = 800 Hz: 16 bit
Analog Input Wiring Diagram
Application examples for set point input Analog-In:
reduced-sensitivity input for setting-up/jog operation
pre-control/override
Defining the direction of rotation
Standard setting: clockwise rotation of the motor shaft (looking at the shaft end) affected by
positive voltage between terminal (+ ) and terminal (- )
To reverse the direction of rotation, swap the connections to terminals +/- or change keyword
AXIS#.DIR in WorkBench.
AKD2G-S Installation, Safety 1 | 8 Electrical Installation
Kollmorgen | kdn.kollmorgen.com | Beta, December 2018 101

Table of Contents

Other manuals for Kollmorgen AKD2G-S Series

Related product manuals