EasyManua.ls Logo

Yamaha 40V - Control Systems and PTT

Yamaha 40V
224 pages
Print Icon
To Next Page IconTo Next Page
To Next Page IconTo Next Page
To Previous Page IconTo Previous Page
To Previous Page IconTo Previous Page
Loading...
8-15
–+
ELEC
E
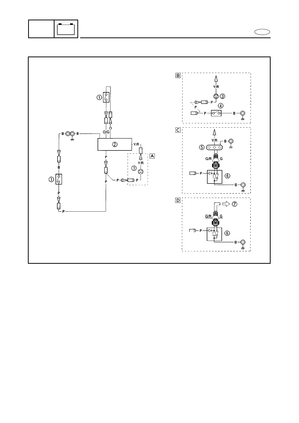
IGNITION CONTROL SYSTEM
IGNITION CONTROL SYSTEM
1 Thermo switch
2 CDI unit
3 Warning lamp
4 Oil level sensor
5 Oil level warning lamp
6 Oil level sensor
7 Meter
Å Pre-mixed model
ı Oil injection and warning lamp model
Ç Oil injection and oil level warning lamp model
Î Oil injection and meter warning lamp model
Y/R : Yellow/Red
P : Pink
O : Orange
O/G : Orange/Green
B : Black

Table of Contents

Other manuals for Yamaha 40V

Related product manuals