EasyManua.ls Logo

Yamaha 40V - Starting System

Yamaha 40V
224 pages
Print Icon
To Next Page IconTo Next Page
To Next Page IconTo Next Page
To Previous Page IconTo Previous Page
To Previous Page IconTo Previous Page
Loading...
8-19
–+
ELEC
E
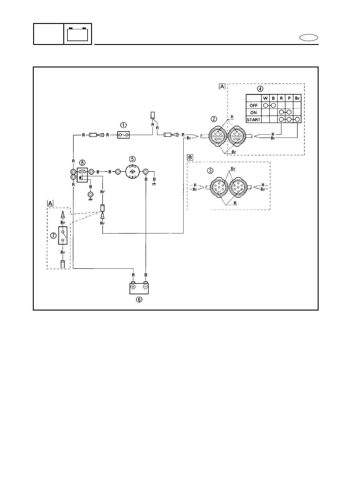
STARTING SYSTEM
STARTING SYSTEM
1 Fuse
2 10P coupler
3 7P coupler
4 Main switch
5 Starter motor
6 Battery
7 Neutral switch
8 Starter relay
Å Except for remote control model
ı Remote control model
B : Black
Br : Brown
R : Red

Table of Contents