EasyManua.ls Logo

PIAGGIO Beverly 500 i.e. - EMS Circuit Diagram

PIAGGIO Beverly 500 i.e.
382 pages
Print Icon
To Next Page IconTo Next Page
To Next Page IconTo Next Page
To Previous Page IconTo Previous Page
To Previous Page IconTo Previous Page
Loading...
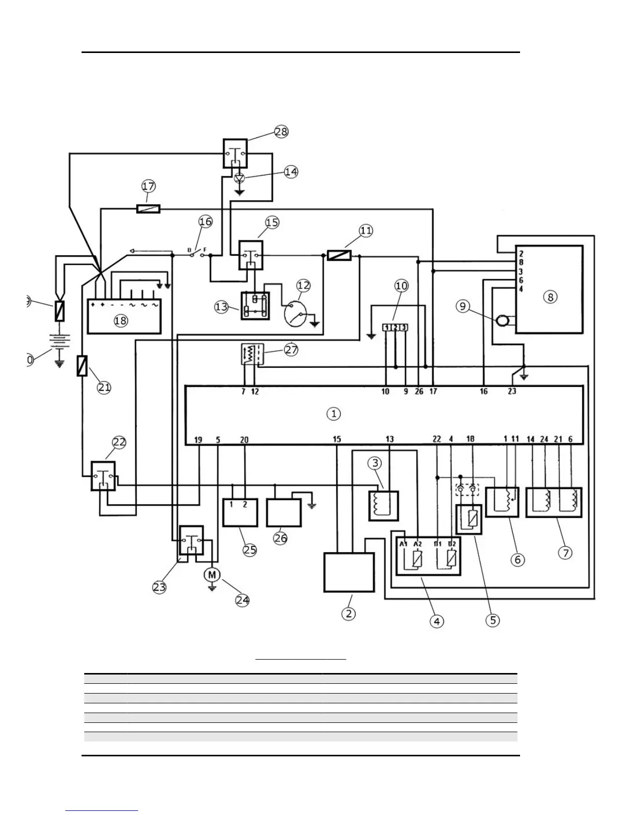
EMS circuit diagram
SCHEMA IMPIANTO EMS
Specification
Desc./Quantity
1 EMS electronic injection control unit
2 Instrument panel
3 Fuel injector
4 Coolant temperature sensor
5 Air temperature sensor
6 Throttle potentiometer
7 Stepper motor Stepper motor
Injection Beverly 500 i.e.
INJEC - 176

Table of Contents

Related product manuals