EasyManua.ls Logo

PIAGGIO Beverly 500 i.e. - Virgin Circuit

PIAGGIO Beverly 500 i.e.
382 pages
Print Icon
To Next Page IconTo Next Page
To Next Page IconTo Next Page
To Previous Page IconTo Previous Page
To Previous Page IconTo Previous Page
Loading...
[P]
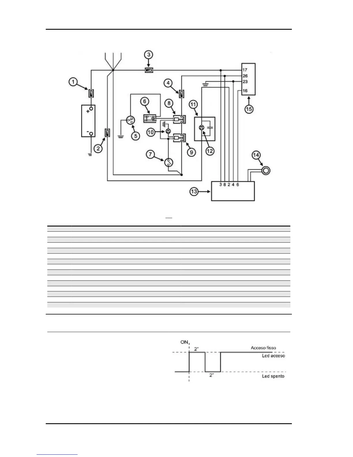
Specification
Desc./Quantity
1 Main fuse 30 A
2 Fuse 7.5 A
3 Fuse 3 A
4 Fuse 5A
5 Stand switch
6 Emergency switch
7 Key switch
8 Engine stop remote control switch
9 Main remote control switch
10 Diode 2 A
11 Instrument panel
12 Immobilizer LED
13 Decoder
14 Immobilizer aerial
15 Electronic control unit ECU
Virgin circuit
When control unit (ECU) and decoder are not pro-
grammed, the following conditions occur:
- Key switch set to "OFF". Deterrent flashing inac-
tive.
- Key switch set to "ON". Ignition and injection dis-
abled and LED on with solid light.
When the key switch is set to "ON", the LED
switches on as shown in the figure.
Injection Beverly 500 i.e.
INJEC - 216

Table of Contents

Related product manuals