EasyManua.ls Logo

Andreoli Engineering ATOM 1000 - Hydraulic Diagram

Default Icon
166 pages
Print Icon
To Next Page IconTo Next Page
To Next Page IconTo Next Page
To Previous Page IconTo Previous Page
To Previous Page IconTo Previous Page
Loading...
ANDREOLI ENGINEERING
Operator’s Manual
Self-propelled sprayer ATOM
165/166
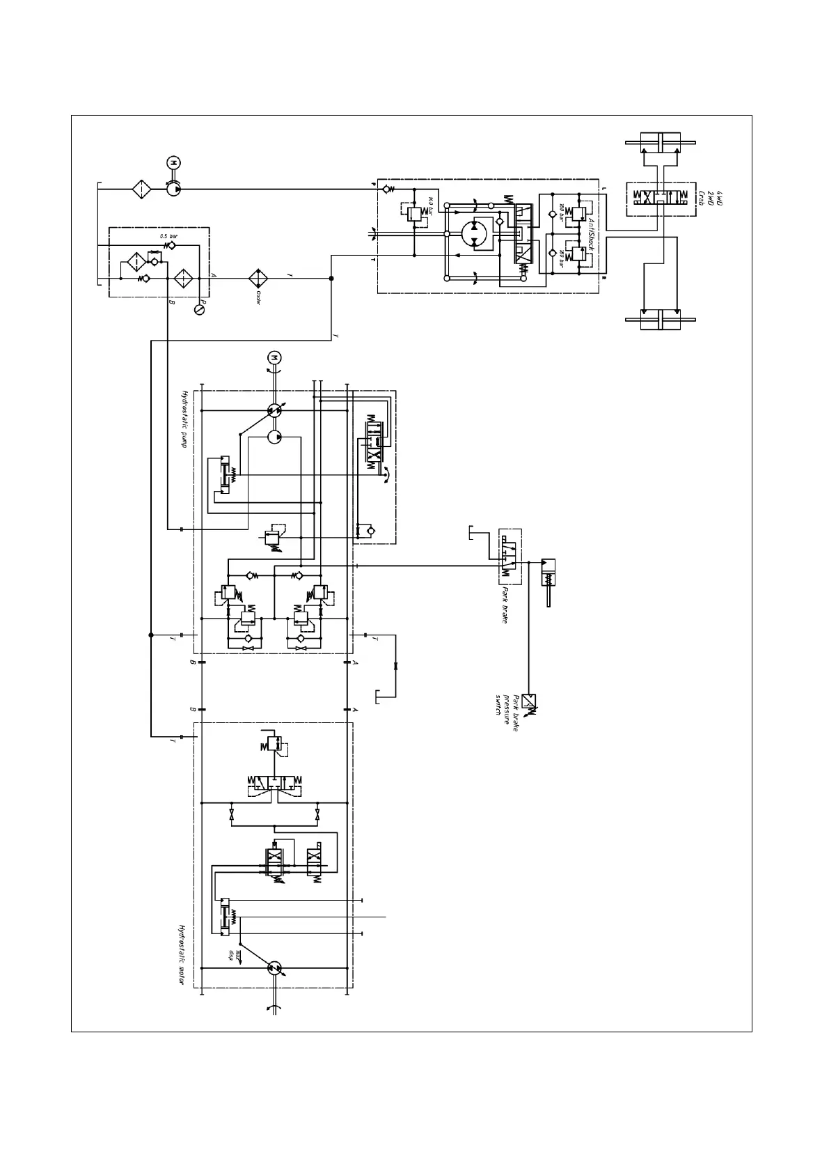
10 HYDRAULIC DIAGRAM

Table of Contents