EasyManua.ls Logo

ComNav P4 - Figure 28 - Wiring Connections for Jog Levers; Figure 29 - Wiring Connections for Four-Way Valves with Jog Levers

ComNav P4
200 pages
Print Icon
To Next Page IconTo Next Page
To Next Page IconTo Next Page
To Previous Page IconTo Previous Page
To Previous Page IconTo Previous Page
Loading...
ComNav P4 Installation and Operation
Document PN 29010100 V1r0 - 56 -
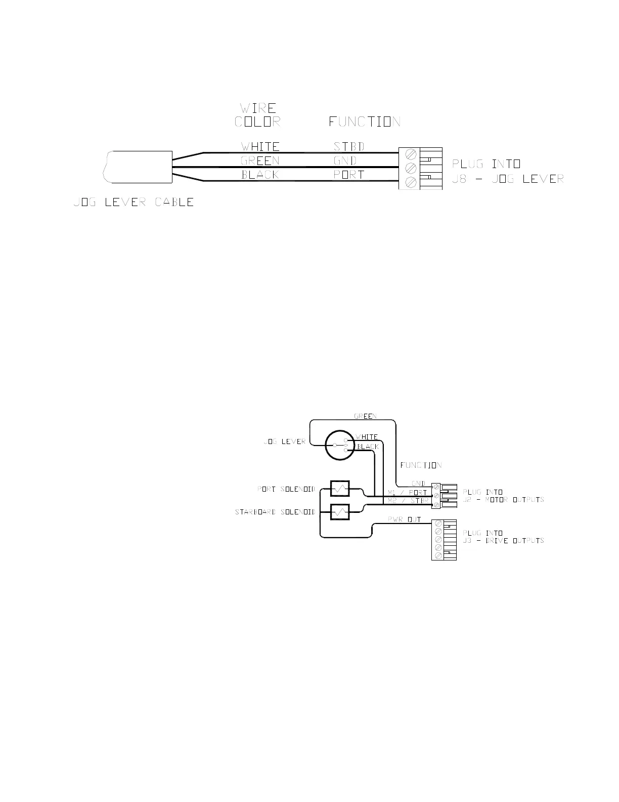
Figure 28 – Wiring Connections for Jog Levers
In order to use the Jog Levers connected in the above manner, the autopilot must be turned on.
The autopilot will then move the rudder either port or starboard for as long as the Jog Lever is
held activated. However, the autopilot will stop the rudder when it gets to the (user-adjustable)
rudder limits programmed into the autopilot. This reduces stress on the steering system.
Figure 29 – Wiring Connections for Four-Way Valves with Jog Levers
Installation

Table of Contents

Related product manuals