EasyManua.ls Logo

Fimer PVS980-58 - Simplified Main Circuit Diagram, Options

Fimer PVS980-58
160 pages
Print Icon
To Next Page IconTo Next Page
To Next Page IconTo Next Page
To Previous Page IconTo Previous Page
To Previous Page IconTo Previous Page
Loading...
Operation principle and hardware description 31
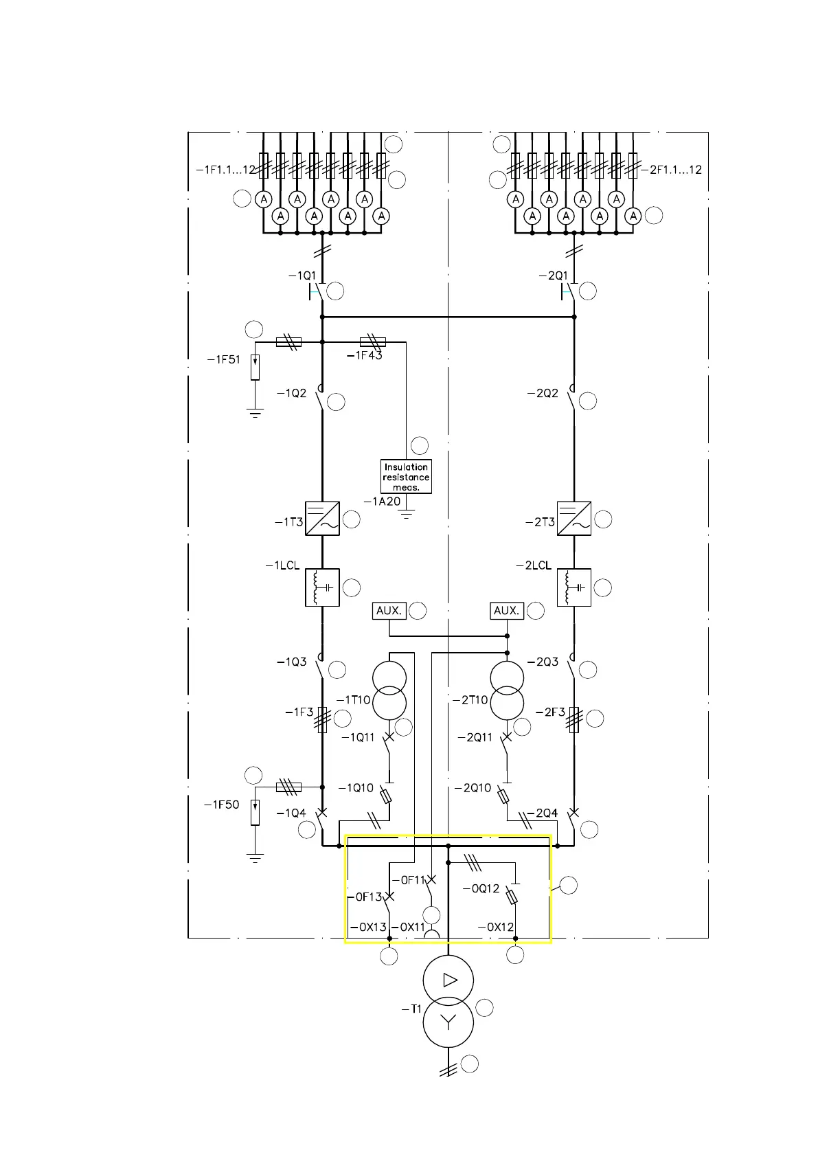
Simplified main circuit diagram, options
1
2
3
4
5
8
9
10
11
13
7
14
15
17
16
1
2
3
5
8
9
10
11
14
20 20
18
12
19
22
22
23
19

Table of Contents

Related product manuals