EasyManua.ls Logo

Suzuki DF15 - Page 108

Suzuki DF15
320 pages
Print Icon
To Next Page IconTo Next Page
To Next Page IconTo Next Page
To Previous Page IconTo Previous Page
To Previous Page IconTo Previous Page
Loading...
FUEL SYSTEM 4-21
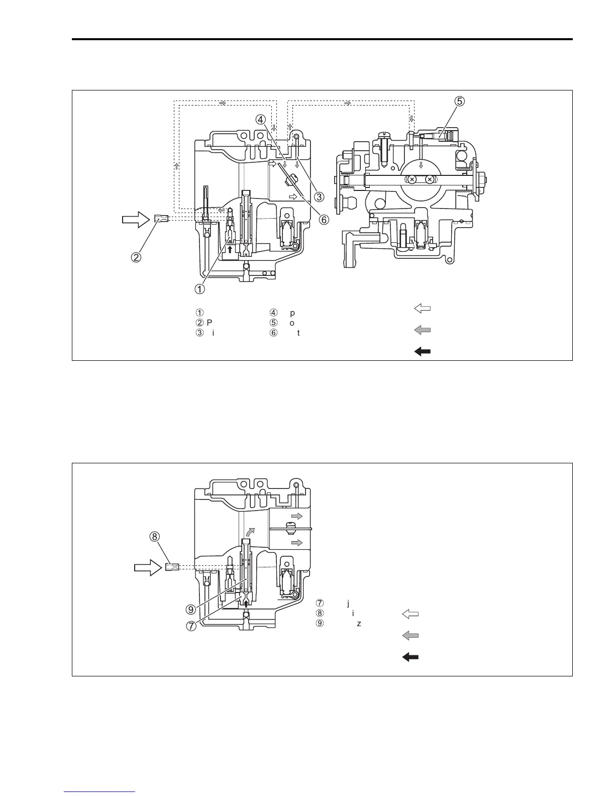
Low-Mid speed
As the throttle valve is opened gradually, air flowing through the throttle bore increases in proportion to the
valve opening angle. At this time, because fuel mixture jets from the bypass port #2 and those upstream
successively, the mixture ratio (A/F) is maintained to be optimum, thereby the engine speed being raised
smoothly.
Mid-High speed
When the throttle valve opens further and engine speed rises, fuel passes through the main jet 7 and
enters the main nozzle 9, in which it is mixed with air supplied from the main air jet 8 before sprayed into
the main bore.
Pilot jet
Pilot air jet
!
Pilot outlet
"
Bypass port
#
Pilot screw
$
Throttle valve
AIR
FUEL+AIR (MIXTURE)
FUEL
%
Main jet
&
Main air jet
'
Main nozzle
AIR
FUEL+AIR (MIXTURE)
FUEL

Table of Contents

Related product manuals