EasyManua.ls Logo

Suzuki DF15 - Power Tilt System Operation and Wiring

Suzuki DF15
320 pages
Print Icon
To Next Page IconTo Next Page
To Next Page IconTo Next Page
To Previous Page IconTo Previous Page
To Previous Page IconTo Previous Page
Loading...
DF9.9T/TH “K8” (’08) MODEL 12-13
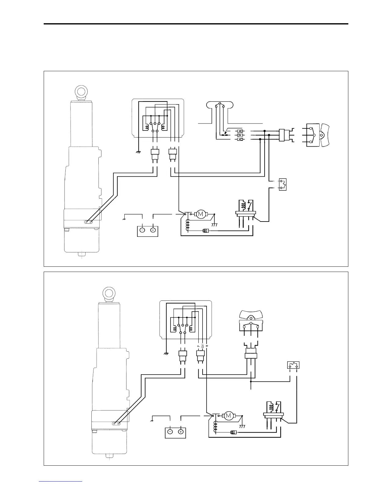
POWER TILT
SYSTEM WIRING DIAGRAM
PT relay
PT switch
(Remote control box)
PT switch
Fuse
Starter relay
Starter motor
Battery
PT motor
For DF9.9T
Bl
G
Bl
G
Lbl
P
R
Lbl
P
R
R
B
R
R
Lbl
Lg
R
Lbl
W/R
P
Lbl
W
P
W
R
W TUBE
UP
UP
DN
DN
PT relay
PT switch
For DF9.9TH
Fuse
Starter relay
Starter motor
Battery
PT motor
Bl
G
Bl
G
P
Lbl
R
R
B
R
R
UP
DN
WR
Lbl
W
P
W/R

Table of Contents

Related product manuals