EasyManua.ls Logo

YASKAWA E-7-Series SGD7S - 4.2 Basic Wiring Diagrams

YASKAWA E-7-Series SGD7S
570 pages
To Next Page IconTo Next Page
To Next Page IconTo Next Page
To Previous Page IconTo Previous Page
To Previous Page IconTo Previous Page
Loading...
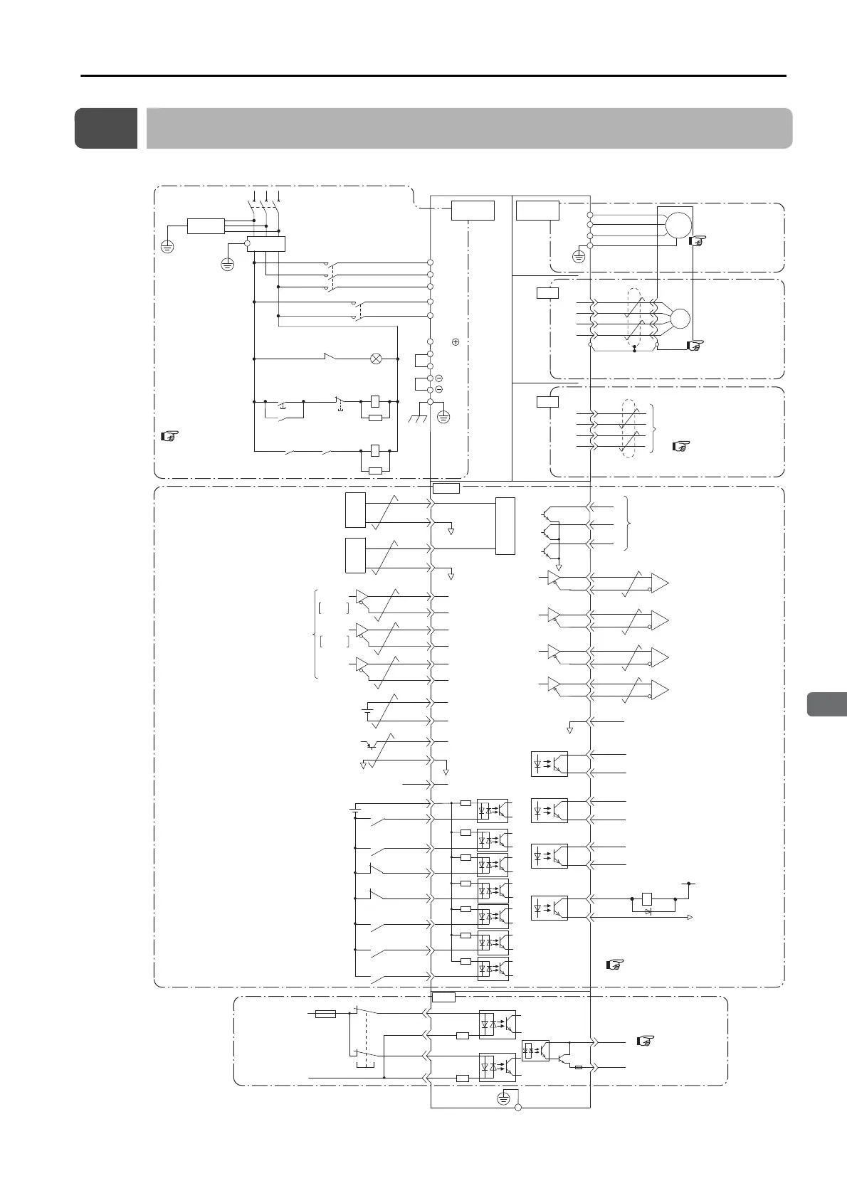
4.2 Basic Wiring Diagrams
4-9
4
Wiring and Connecting SERVOPACKs
4.2
Basic Wiring Diagrams
This section provide the basic wiring diagrams. Refer to the reference sections given in the diagrams for details.
Battery for absolute
encoder
*2
2.8 V to 4.5 V
Connect shield to connector shell.
Connector shell
Speed reference input
Ground to
a resistance
of 100 Ω
or less.
Torque reference input
Maximum input voltage: ±12 V
Alarm Code Output
(OFF for alarm)
Switch
Fuse
0 V
Safety
*3
Maximum input voltage: ±12 V
Encoder Divided
Pulse Output,
Phase A
Encoder Divided
Pulse Output,
Phase B
Encoder Divided
Pulse Output,
Phase C
Position Reference
Phase A
Phase B
*5
Absolute encoder
position output
*2
BAT(+)
BAT(-)
PBO
PCO
/PBO
PAO
/PAO
/PCO
/SO1+
(/V-CMP+, /COIN+)
/SO1-
(/V-CMP-, /COIN-)
/SO2+
(/TGON+)
/SO2-
(/TGON-)
/SO3+
(/S-RDY+)
ALM+
ALM-
EDM1+
EDM1-
FG
22
21
10
27
28
29
30
31
32
25
26
19
33
34
35
36
20
+24 V
+24VIN
/SI0 (/S-ON)
/SI3 (/P-CON)
/SI1 (P-OT)
/SI2 (N-OT)
/SI4
(/ALM-RST)
/SI6 (/N-CL)
47
41
43
42
44
45
/SI5 (/P-CL)
46
40
/SO3-
(/S-RDY-)
General-purpose sequence input 0
(Servo ON input: ON to turn ON servo)
Sequence input signal
power supply input
Linear servomotor overheat protection input
General-purpose sequence input 2
(Reverse Drive Prohibit input: OFF to prohibit drive)
General-purpose sequence input 1
(Forward Drive Prohibit input: OFF to prohibit drive)
General-purpose sequence input 4
(Alarm Reset input: ON to reset alarm)
General-purpose sequence input 6
(Reverse External Torque Limit input: ON to limit)
General-purpose sequence input 5
(Forward External Torque Limit input: ON to limit)
Frame ground
General-purpose sequence input 3
(Proportional Control input: ON for proportional action)
General-purpose sequence output 2
(Rotation Detection output:
ON at setting or higher)
Servo Alarm output
General-purpose sequence output 3
(Servo Ready output: ON when /
S-ON signal can be received)
General-purpose sequence output 1
(Speed Coincidence Detection output:
ON for coincidence, Positioning Completion
output: ON for completion)
Signal ground
V-REF
SG
A/D
5
6
*1
T-REF
SG
1
SG
9
2
+5 V
0 V
SEN
SG
4
Absolute data
request input
*4
TH
50
ALO1
ALO2
ALO3
37
38
39
/HWBB1+
/HWBB1-
/HWBB2+
/HWBB2-
24 V
6
3
4
5
8
7
D/A
D/A
PSO
/PSO
48
49
*6
*1
*6
*6
*6
PULS
SIGN
CLR
CW
CCW
/PULS
SIGN
/SIGN
PULS
14
15
CLR
/CLR
12
11
8
7
*1
*1
CN1
CN8
1
2
5
6
ENC
PS
/PS
PG5V
PG0V
2
4
1
3
0 V
1Ry
1D
+24 V
CN5
L1
U
V
W
M
B2
B3
L2
L1C
L3
L2C
1
2
B1/
2KM
1KM
1QF
R
S T
1FLT
3SA
1PL
1KM
2KM
1SA
2SA
1KM
1Ry
1KM
1Ry
CN2
Main circuit
terminals
Analog Monitors
SERVOPACK
(For servo alarm
display)
Servo power
ON
Servo power
OFF
Motor
terminals
S_Analog
4.4 Wiring Ser-
vomotors on
page 4-19
4.7.3 Analog Moni-
tor Connector (CN5)
on page 4-43
4.3 Wiring the
Power Supply to
the SERVOPACK
on page 4-11
4.5 I/O Signal Connections
on page 4-27
4.6 Connecting
Safety Function
Signals on page
4-41
4.4 Wiring Ser-
vomotors
on
page 4-19

Table of Contents

Related product manuals