EasyManua.ls Logo

Oval ALTI mass CA00A - 9.6 Comprehensive Self-diagnostic Capabilities

Oval ALTI mass CA00A
162 pages
Print Icon
To Next Page IconTo Next Page
To Next Page IconTo Next Page
To Previous Page IconTo Previous Page
To Previous Page IconTo Previous Page
Loading...
L
--
740
--
28
--
E

9.6 Self-diagnostic Capabilities
Comprehensive self diagnostic capabilities are incorporated in this transmitter. To derive the maximum
benefit from the instrument, make full use of these functions during maintenance and inspection for early
identification of trouble or for investigation of the causes of trouble in a fault condition.
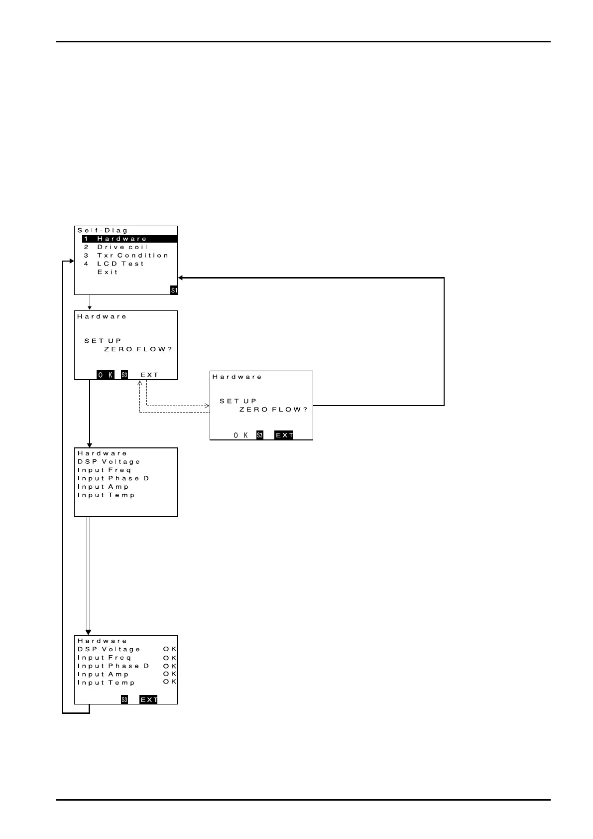
9.6.1 Probe check
A diagnostic test can be conducted to see if the transmitter is free from any problem in the probe circuitry.
If an error is detected upon diagnosis, there is a possibility that it presents a risk to maintaining accurate
measurement. You are prompted to follow the instructions given at an NG sign.
(1) Bring up the item of function you want to use.
Firstly, scroll the menu downward until the probe check item (Hardware) appears. (For the
procedure to view individual items, see 9.2.2 thru 9.2.7 Transition chart.) When the cursor
is located at probe check (Hardware), press "SEL1" to bring up probe check start screen.
Click "SEL1".
(2) Decide whether to activate the function or not.
If running a probe check is desired, perform it at zero flow.
To start a probe check, click "SEL3" to proceed to the next screen.
If you want to end the operation without running a check, press "ENT"
and then click "SEL3". The window returns to the menu select screen.
Click "SEL3".
Click "ENT".
Click "ENT".
Click "SEL3".
(3) Description of probe (hardware) check function.
Run a hardware check screen appears with test results to be indicated at right.
(During the check, GRN LED blinks on and off.)
When test is completed on all items, confirm the results at right. An "NG" indicates possible fault.
If such is the case, take corrective action below:
Corrective action in case of NG
DSP Voltage: A fault in internal power supply is suspected; contact the factory for repair.
Input Freq: A fault in the frequency counter. Run a drive coil check (see 9.6.2 Drive coil check).
If drive coil proves to be OK, a fault in circuitry is suspected; contact the factory.
Input Phase D: A fault in the phase difference measuring circuit. Run a transmitter check (see 9.6.3
Transmitter check). If it proves to be OK, a fault in the circuitry is suspected; contact the
factory.
Input Amp: A fault in the receiver circuit is suspected. Run a transmitter check (see 9.6.3 Transmitter
check). If it proves to be OK, a fault in the circuitry is suspected; contact the factory.
Input Amp: A fault in the temperature sensor. Run a transmitter check (see 9.6.3 Transmitter check).
If it proves to be OK, a fault in the circuitry is suspected; contact the factory.
(4) End of hardware check function
To terminate hardware check, press "SEL3".
Operation is brought to an end and the window returns to the initial menu select screen.
Click "SEL3".
Results are indicated upon
completion of individual
checks.

Table of Contents

Related product manuals