EasyManua.ls Logo

WEG CFW-09 - Epcos Filters

WEG CFW-09
362 pages
Print Icon
To Next Page IconTo Next Page
To Next Page IconTo Next Page
To Previous Page IconTo Previous Page
To Previous Page IconTo Previous Page
Loading...
68
CHAPTER 3 - INSTALLATIONANDCONNECTION
ATTENTION!
For installation with inverters that complies class A1 (first environment
restricted distribution), note that this is a product of the restricted sales
distribution class according to IEC/EN61800-3 (1996) + A11 (2000). In a
domestic environment this product may cause radio interference in which
case the user may be required to take adequate measures.
ATTENTION!
For installation with inverters that complies classA2 (second environment
unrestricted distribution), note that this product is not intended to be used
on a low-voltage public network which supplies domestic premises. Radio
frequency interference is expected if used on such a network.
Description ofconducted emissionclassesaccording to thestandard
EN61800-3:
Class B: first environment, unrestricted distribution
ClassA1: first environment, restricted distribution
ClassA2: second environment, unrestricted distribution
3.3.2
Epcos Filters
The following tables 3.9, 3.10 and 3.11 show the Epcos filters for CFW-09
frequencyinverters with 380-480 V, 500-600Vand 660-690 V powersupply
respectively, the maximum motor cablelength for conductedemissionclas-
ses A1, A2 and B (according to EN61800-3) and the electromagnetic
radiation disturbance level.
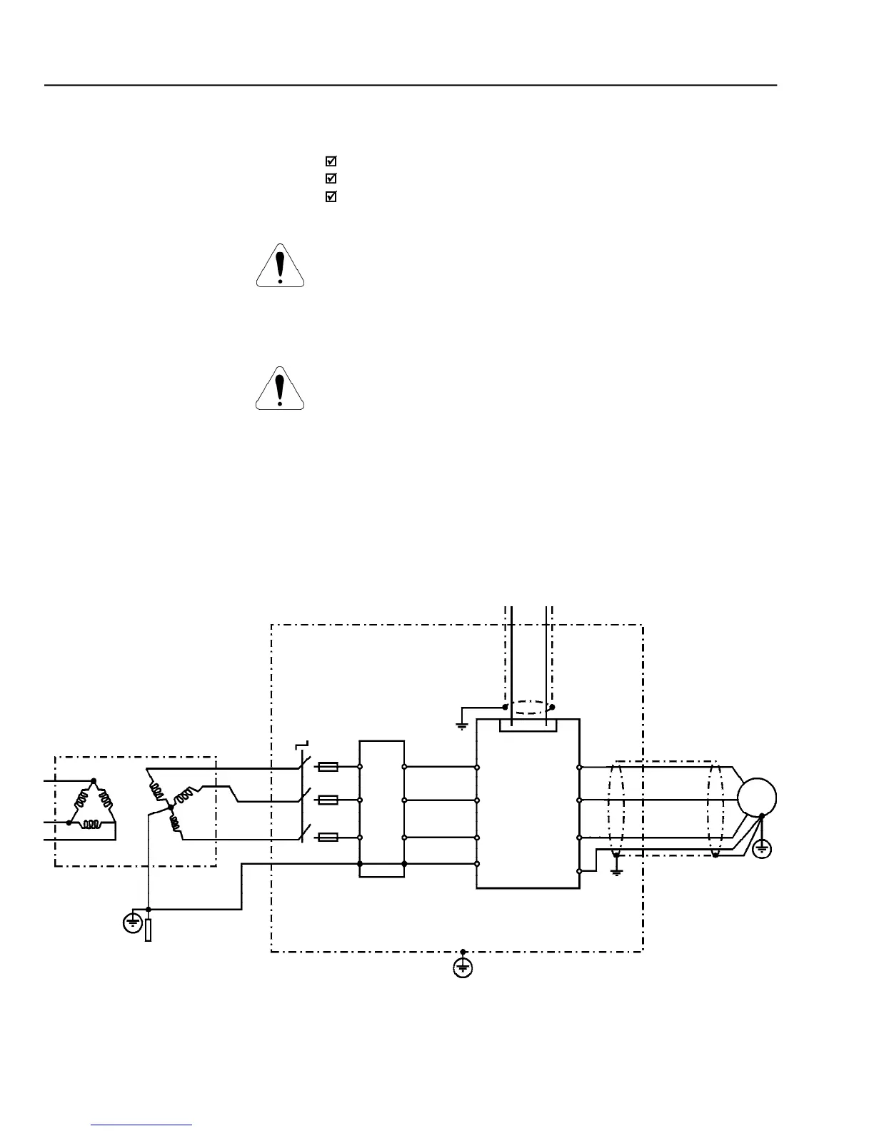
Figure 3.18
- Epcos EMC filters connection in CFW-09 frequency inverters
Controling and Signal Wiring
Transforme
Ground Rod/Grid or
BuildingSteel
Structure
Panel or Metallic Enclosure
Protective Grounding - PE
Motor
PE
CFW - 09
U
W
V
L2
L1
L3
E
F1
F2
F3
PE
Filter
Q1
XC1
1 to 28
E
L3
L2
L1
PE
XR
T
S

Table of Contents

Other manuals for WEG CFW-09

Related product manuals