EasyManua.ls Logo

CASE CONSTRUCTION CX145D SR - Page 83

CASE CONSTRUCTION CX145D SR
322 pages
Print Icon
To Next Page IconTo Next Page
To Next Page IconTo Next Page
To Previous Page IconTo Previous Page
To Previous Page IconTo Previous Page
Loading...
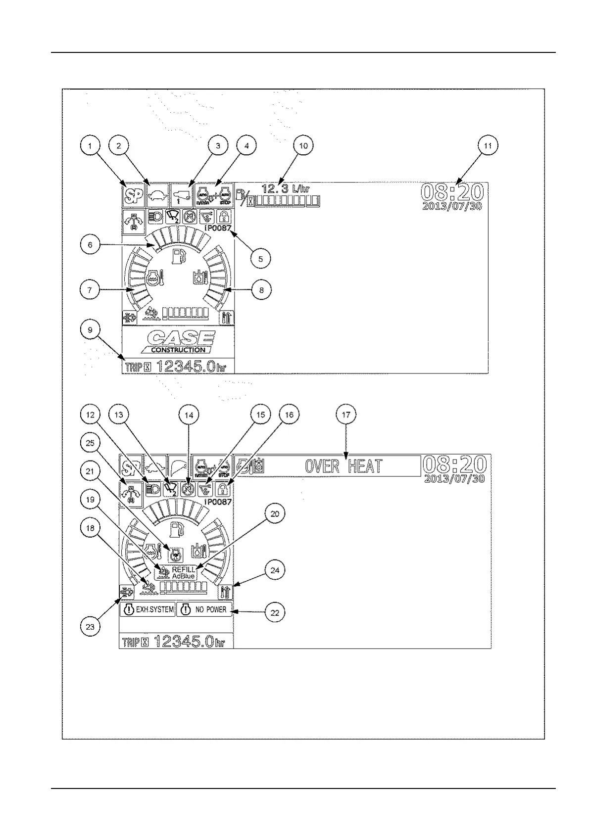
3-CONTROLSANDINSTRUMENTS
Userinformationmode
SMIL16CEX0712HA5
3-31

Table of Contents

Related product manuals