EasyManua.ls Logo

Daewoo NUBIRA - Pcm;Ecm Wiring Diagram (5 of 6) (Ipcm-6 Kd;Isfi-6 Td)

Daewoo NUBIRA
744 pages
Print Icon
To Next Page IconTo Next Page
To Next Page IconTo Next Page
To Previous Page IconTo Previous Page
To Previous Page IconTo Previous Page
Loading...
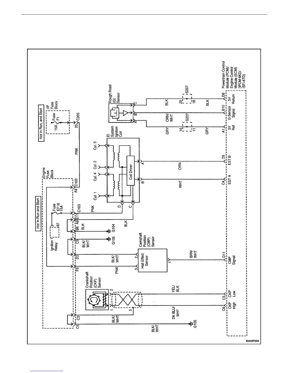
ENGINE CONTROLS 1F – 19
DAEWOO V–121 BL4
PCM/ECM WIRING DIAGRAM (5 OF 6)
(IPCM–6KD/ISFI–6TD)

Table of Contents

Other manuals for Daewoo NUBIRA

Related product manuals