EasyManua.ls Logo

Daewoo NUBIRA - Cruise Control System (Automatic Transaxle) (2 of 2)

Daewoo NUBIRA
744 pages
Print Icon
To Next Page IconTo Next Page
To Next Page IconTo Next Page
To Previous Page IconTo Previous Page
To Previous Page IconTo Previous Page
Loading...
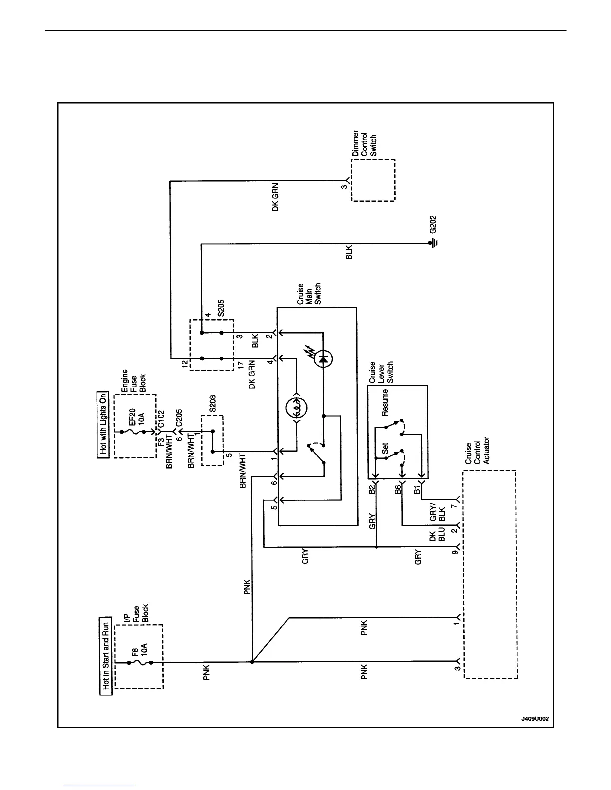
CRUISE CONRTOL SYSTEM 9U 3
DAEWOO V121 BL4
CRUISE CONTROL SYSTEM (AUTOMATIC TRANSAXLE)
(2 OF 2)

Table of Contents

Other manuals for Daewoo NUBIRA

Related product manuals