EasyManua.ls Logo

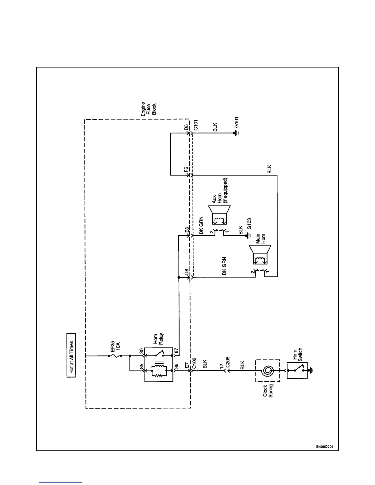
Daewoo NUBIRA - Horn Wiring System Diagram

Daewoo NUBIRA
744 pages
Print Icon
To Next Page IconTo Next Page
To Next Page IconTo Next Page
To Previous Page IconTo Previous Page
To Previous Page IconTo Previous Page
Loading...
9C – 2IHORNS
DAEWOO V–121 BL4
SCHEMATIC AND ROUTING DIAGRAMS
HORN WIRING SYSTEM

Table of Contents

Other manuals for Daewoo NUBIRA

Related product manuals