EasyManua.ls Logo

Agilent Technologies 6890 Series - Direct Mode

Agilent Technologies 6890 Series
867 pages
Print Icon
To Next Page IconTo Next Page
To Next Page IconTo Next Page
To Previous Page IconTo Previous Page
To Previous Page IconTo Previous Page
Loading...
250 Volatiles Interface
Theory of operation
4 of 30
Jun 2001
Inlets
Agilent 6890 Gas Chromatograph Service Manual
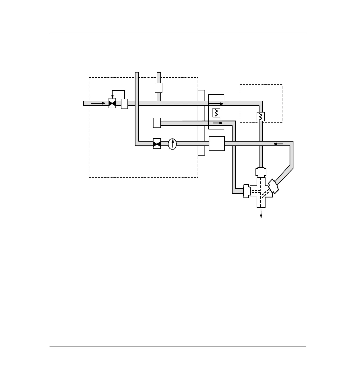
Figure 250-2 VI flow control diagram: splitless mode pneumatics (beginning of pre
run to sampling end- sample introduction in progress)
Direct mode
Direct sample introduction permits a quantitative transfer of analyte without
risking contamination to the pneumatic system. It provides the sensitivity
required for air toxics analyses. The interfaces minimal dead volume also
eliminates the potential interaction of solutes with poorly swept, active
surfaces.
In direct mode, the split vent is physically disconnected and the GC
reconfigured.
Sampler
Trap
Valve
closed
PV2
SPR
SPR
Vent
Split
Vent
FS
PV1
Total fl ow
control loop
PS
To Colum n
Supply

Table of Contents

Other manuals for Agilent Technologies 6890 Series

Related product manuals