EasyManua.ls Logo

Hioki ST5540 - Page 22

Hioki ST5540
326 pages
Print Icon
To Next Page IconTo Next Page
To Next Page IconTo Next Page
To Previous Page IconTo Previous Page
To Previous Page IconTo Previous Page
Loading...
1.6 Types of Leakage Current Measurement
16
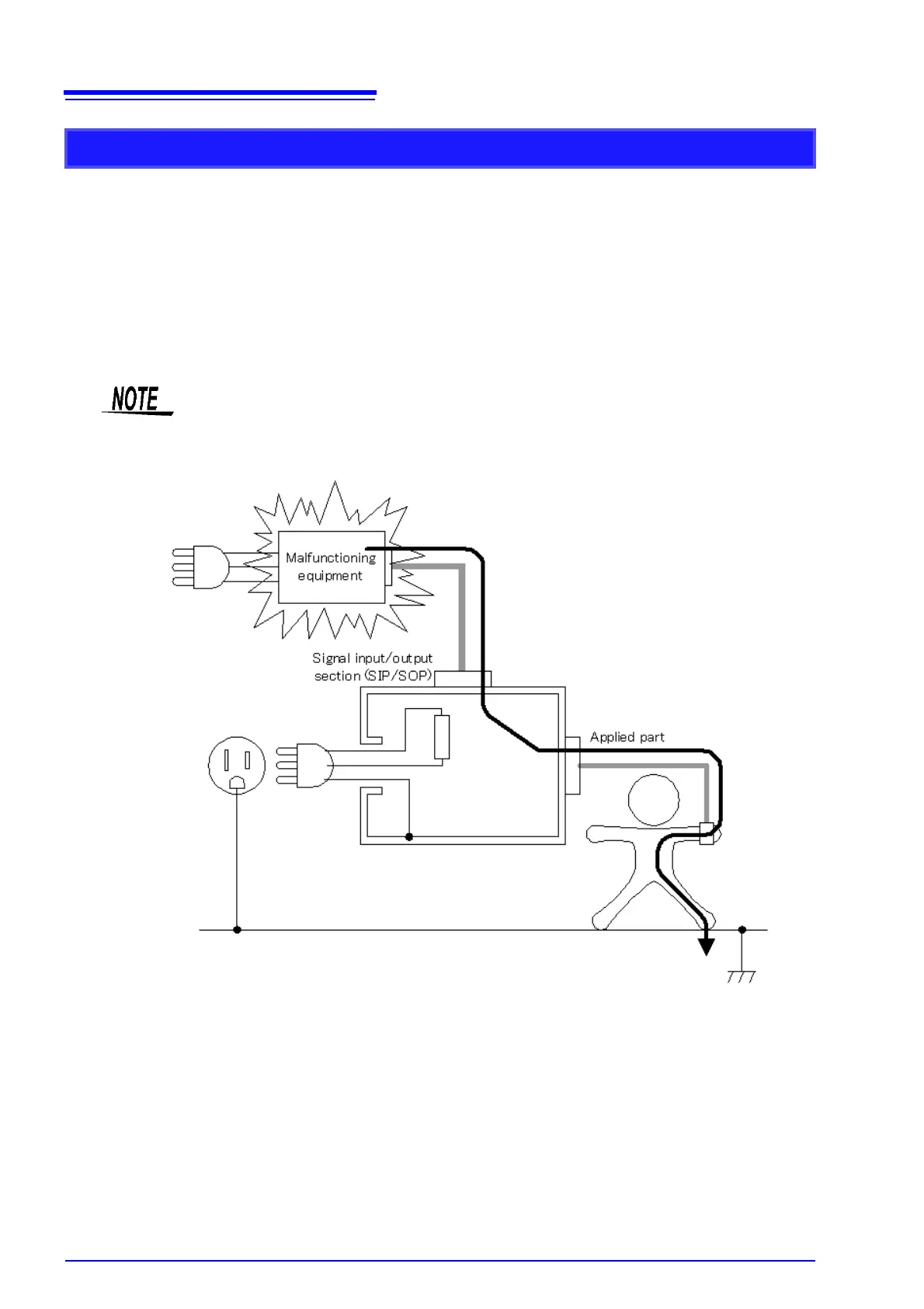
This is electric current that flows through an "applied part human body ground" path.
Measure medical instruments with a signal input/output section and applied parts other than F-type. Mea-
sure assuming that medical equipment with a broken signal input/output section is connected. Instead of
connecting damaged medical equipment to generate a single-fault condition, input a voltage that is 110%
of the rated voltage.
(Use the T3 terminal on the instrument)
IEC 60601-1:2005 3rd Edition stipulates that the connection of damaged medical equipment does not
constitute a single-fault condition, but handles it as a normal condition.
Patient leakage current measurement (external voltage on a SIP/SOP)
JIS T0601-1:1999 treats patient leakage current II as patient leakage current I plus a
single fault condition.

Table of Contents

Related product manuals