EasyManua.ls Logo

Honeywell AUTOMATIC CONTROL - Page 404

Honeywell AUTOMATIC CONTROL
518 pages
Print Icon
To Next Page IconTo Next Page
To Next Page IconTo Next Page
To Previous Page IconTo Previous Page
To Previous Page IconTo Previous Page
Loading...
ENGINEERING MANUAL OF AUTOMATIC CONTROL
CHILLER, BOILER, AND DISTRIBUTION SYSTEM CONTROL APPLICATIONS
394
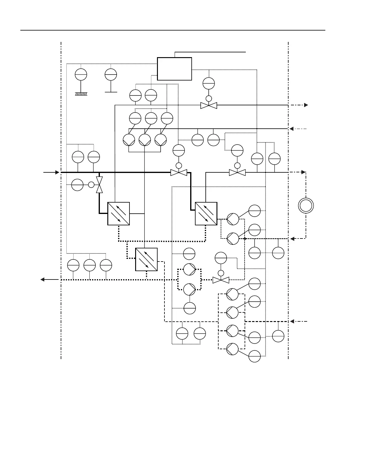
Fig. 140. DDC Control of Two-Stage Heat Exchanger for Domestic Hot Water and Heating.
TIC
21
PI
22
TI
12
PI
11
Y
23
M
Y
13
TIC
215
PI
24
M
Y
31
TIC
32
PIC
33
M
Y
310
Y
39
QIR
214
PI
213
Y
38
QIR
15
TIC
16
PI
17
M
QIR
02
Y
27
Y
26
Y
25
Y
14
M
DDC
TI
01
OUTSIDE AIR
CENTRAL
SYSTEM
DISTRIBUTION
SUBSTATION
CONSUMER
ELEC. POWER
Y
36
PIC
35
TIC
34
Y
29
Y
210
Y
211
Y
212
Y
37
PI
28
HEX1
HEX2
HEX3
PSF
PRF
DHW
DHW
SSF
SRF
COLD WATER
M11431
RECIRCULATED

Table of Contents

Related product manuals