EasyManua.ls Logo

Piper Dakota - Fuel System Diagram

Piper Dakota
616 pages
Print Icon
To Next Page IconTo Next Page
To Next Page IconTo Next Page
To Previous Page IconTo Previous Page
To Previous Page IconTo Previous Page
Loading...
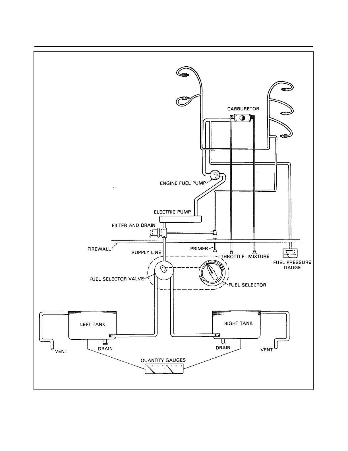
Figure 28-1. Fuel System Diagram
28 - 02 - 00
Page - 28-02
Reissued: August 1, 1986
2A20
PIPER AIRCRAFT
PA-28-236
MAINTENANCE MANUAL

Table of Contents

Related product manuals