EasyManua.ls Logo

Piper Dakota - Radio Panel Lighting; Stall Warning

Piper Dakota
616 pages
Print Icon
To Next Page IconTo Next Page
To Next Page IconTo Next Page
To Previous Page IconTo Previous Page
To Previous Page IconTo Previous Page
Loading...
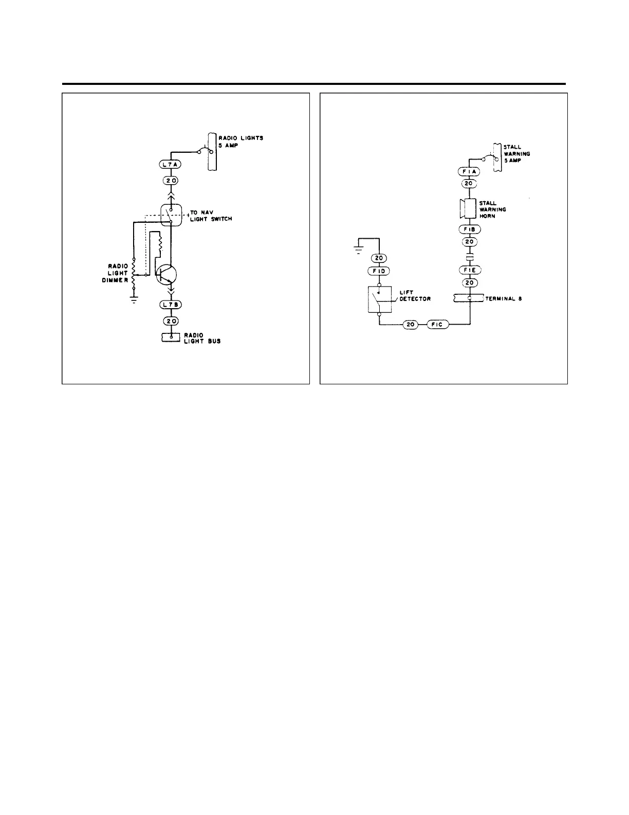
Figure 9l-25. Radio Panel Lighting Figure 9l-26. Stall Warning
THIS SPACE INTENTIONALLY LEFT BLANX
91 - 33 - 00
Page 91 - 34
Reissued: August 1, 1986
3C7
PIPER AIRCRAFT
PA-28-236
MAINTENANCE MANUAL

Table of Contents

Related product manuals