EasyManua.ls Logo

Piper Dakota - Starters

Piper Dakota
616 pages
Print Icon
To Next Page IconTo Next Page
To Next Page IconTo Next Page
To Previous Page IconTo Previous Page
To Previous Page IconTo Previous Page
Loading...
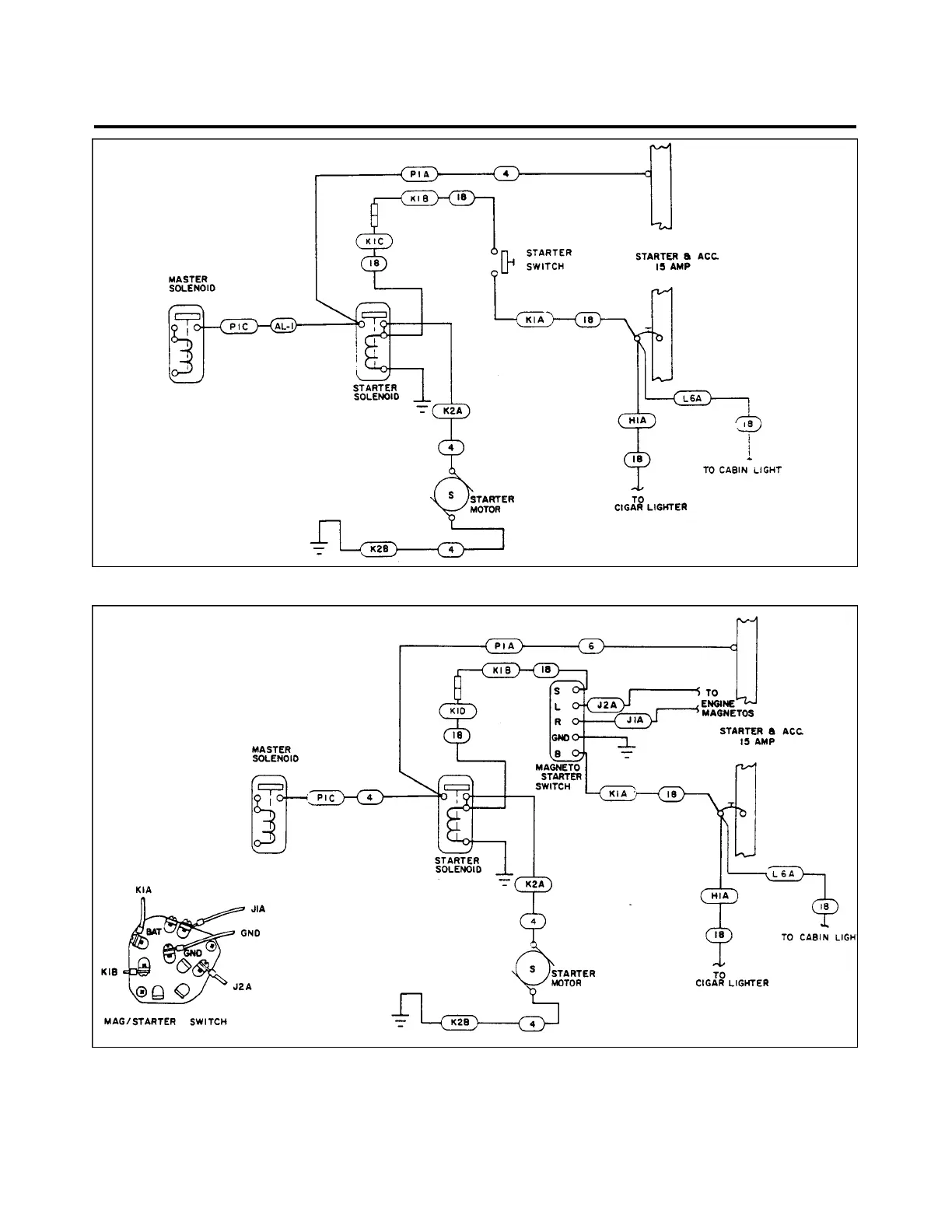
Figure 91-5. Starters (Early Models)
Figure 91-6. Starters (Late Models)
91 - 33 - 00
Page 91 - 25
Reissued: August 1, 1986
3B22
PIPER AIRCRAFT
PA-28-236
MAINTENANCE MANUAL

Table of Contents

Related product manuals