EasyManua.ls Logo

Bendix/King Skymap IIIC - Page 20

Bendix/King Skymap IIIC
123 pages
Print Icon
To Next Page IconTo Next Page
To Next Page IconTo Next Page
To Previous Page IconTo Previous Page
To Previous Page IconTo Previous Page
Loading...
3-2
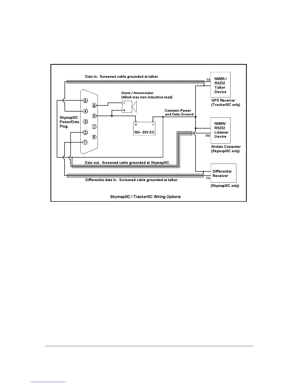
The data presented across the data output pins is controlled by the settings on Screen 35, Data I
Input/Output Setup and Test Screen. If you want to connect an external audio annunciator to your
unit, do so in accordance with the following drawing and activate it’s operation on Screen 23, NAV
Mode Customisation Screen by setting EXTERNAL ALARM to ON.
If you are not planning to connect either the green or yellow cores, please cut them back and
insulate the cut end. Please do not make connection to pins 3, 6 or 7.

Table of Contents