EasyManua.ls Logo

Denso RC7M - User-Input, System-Input and Hand-Input Circuits (NPN Type)

Denso RC7M
174 pages
Print Icon
To Next Page IconTo Next Page
To Next Page IconTo Next Page
To Previous Page IconTo Previous Page
To Previous Page IconTo Previous Page
Loading...
54
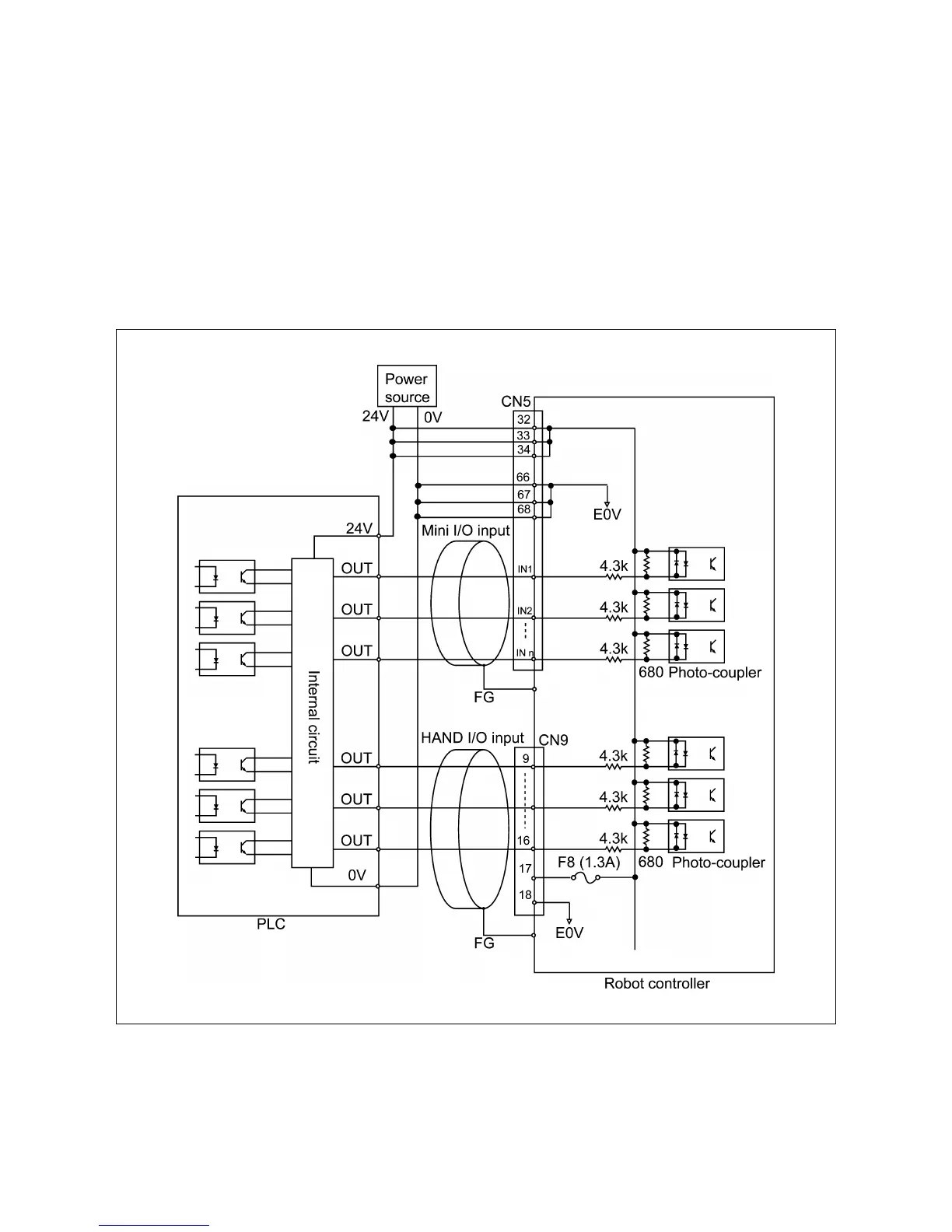
4.2.2 User-Input, System-Input and Hand-Input Circuits (NPN type)
The figure below shows examples of the user-input, system-input and hand-input circuit
configurations and connections of the robot controller.
Notes
(1) In addition to PLCs, proximity switches and relay contacts can be directly
connected to the input terminals of the robot controller. Note that the leakage
current from the proximity switches should be 1 mA or below.
(2) Use multi-core shielding cables for protecting the controller from external noise and
ground them at the controller side.
(When the external power source is used)
User-Input, System-Input and Hand-Input Circuits (NPN type)

Table of Contents

Related product manuals