EasyManua.ls Logo

Dynon Avionics SkyView - Physical Installation

Dynon Avionics SkyView
276 pages
Print Icon
To Next Page IconTo Next Page
To Next Page IconTo Next Page
To Previous Page IconTo Previous Page
To Previous Page IconTo Previous Page
Loading...
SV-ADAHRS-20X Installation and Configuration
SkyView System Installation Guide - Revision K 5-3
Physical Installation
As previously mentioned in the System Planning Section, there are no module-to-
module proximity requirements when installing multiple SV-ADAHRS-20X modules
in an aircraft. For example, one SV-ADAHRS-20X may be installed on top of
another SV-ADAHRS-20X module. Other installation location requirements still
apply.
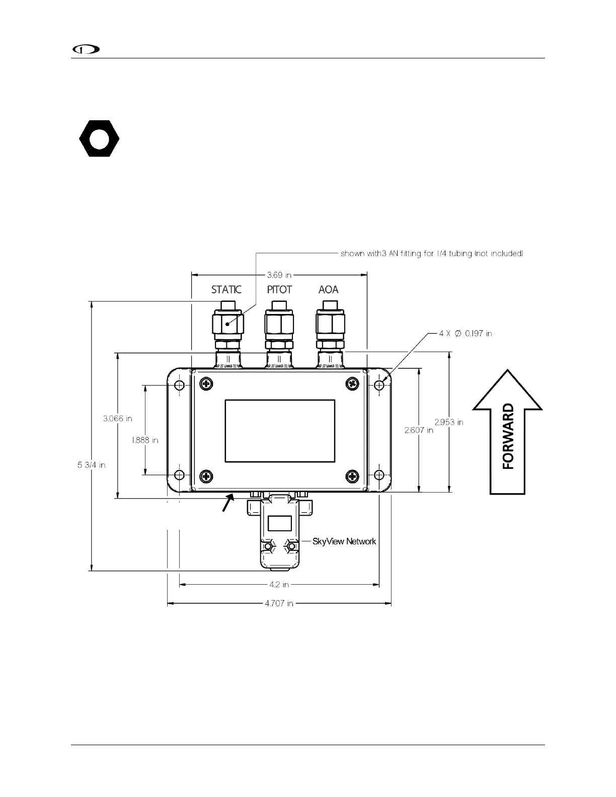
The diagram below shows the important mounting dimensions of the ADAHRS module with
electronic and pneumatic connections. Note that the figure applies to both the SV-ADAHRS-200
and SV-ADAHRS-201 modules.
Figure 22SV-ADAHRS-20X Mounting Dimensions with Electronic and Pneumatic Connections
Additional mounting location, orientation, and other installation requirements are described in
the System Planning section earlier in this manual. Please review this section when physically
installing your with SV-ADAHRS-20X module(s).
An ADAHRS module should be mounted within one degree of parallel to all three aircraft axes,
with the pneumatic fittings facing toward the front of the aircraft. The module’s mounting tabs
OAT Connector

Table of Contents

Other manuals for Dynon Avionics SkyView

Related product manuals