EasyManua.ls Logo

Perkins 103-13 - Auto Shutdown Wiring Diagram 40 Amp Alternator - 103-15, 104-19, 104-22

Perkins 103-13
144 pages
Print Icon
To Next Page IconTo Next Page
To Next Page IconTo Next Page
To Previous Page IconTo Previous Page
To Previous Page IconTo Previous Page
Loading...
14
Workshop Manual, TPD 1377E, issue 4 129
100 Series
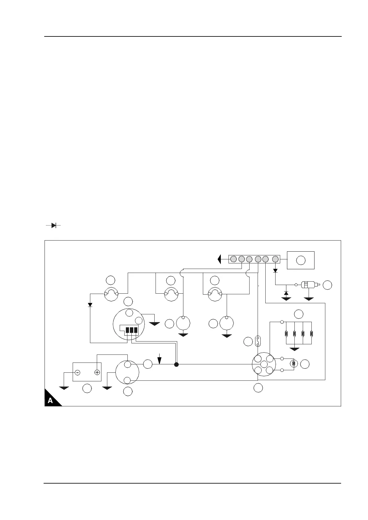
Auto shutdown wiring diagram 40 amp alternator - 103-15, 104-19, 104-22
Auto shutdown operation symptoms
If the conditions below last for more than 10 seconds during the start operation, the engine will shut down.
If the conditions below last for more than 2 seconds while the engine is operated, the engine will shut down.
Warning! There is no protection against low water levels.
Conditions
Water temperature switch: If the water temperature exceeds 105 °C ± 4 °C.
Oil Pressure Switch: If the oil pressure falls below 0,3 kgf/cm² (4.27 lbf/in²).
(1) Max current draw for standard oil pressure switch is 0.42 amps (5 Watt lamp max).
1 Alternator warning lamp
2 Alternator
3Battery
4 Starter motor
5 Oil pressure warning lamp
6 Oil pressure switch
(1)
7 Water temperature warning lamp
8 Thermostat switch
9 Key switch
10 Glow signal
11 Glow plugs
12 Fuse
13 Solenoid switch
14 Auto shutdown device
15 A delayed fuse can be fitted if desired
= Diode. Capacity: Current 3 amp. Reverse Voltage: 600V. (This is mandatory).
B
S
AC
17
30
50 19
3
2
4
5
6
1
W
F
B
55A 80/0.4 (10)
IND
1
2
3
4
5
6
7
8
9
10
11
13
14
15
12
This document has been printed from SPI². Not for Resale

Table of Contents

Related product manuals