EasyManua.ls Logo

REXROTH IndraDrive - Page 208

REXROTH IndraDrive
312 pages
Print Icon
To Next Page IconTo Next Page
To Next Page IconTo Next Page
To Previous Page IconTo Previous Page
To Previous Page IconTo Previous Page
Loading...
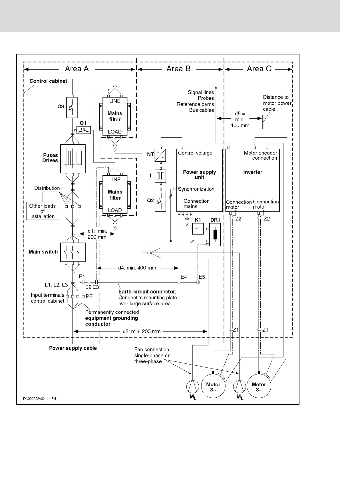
DR1 Mains choke
E1…E5 Equipment grounding conductor of the components
K1 External mains contactor for supply units without integrated mains
contactor
Bosch Rexroth AG DOK-INDRV*-SYSTEM*****-PR06-EN-P
Rexroth IndraDrive Drive Systems with HMV01/02 HMS01/02, HMD01, HCS02/03
206/309
Arranging the Components in the Control Cabinet

Table of Contents

Related product manuals