EasyManua.ls Logo

Kollmorgen SERVOSTAR 300

Kollmorgen SERVOSTAR 300
138 pages
To Next Page IconTo Next Page
To Next Page IconTo Next Page
To Previous Page IconTo Previous Page
To Previous Page IconTo Previous Page
Loading...
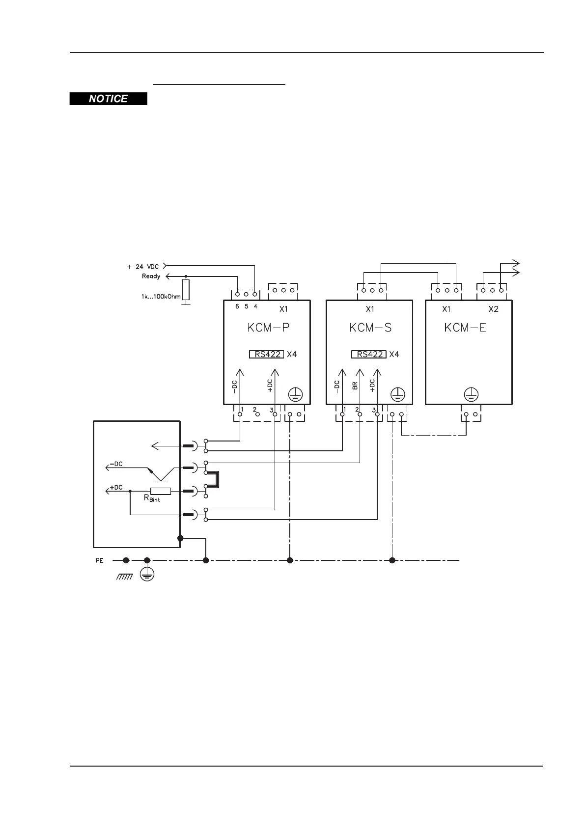
Wiring example KCM Modules
Maximum cable length between servo amplifier and S300 module: 500 mm.
Twist the cables +DC/-DC. Longer cable lengths require shielding. Ensure that the polar
-
ity is correct; swapping round DC+/DC- will destroy the KCM modules.
KCM-S: Connect the BR connection to the S300 with the most frequent regenerative
braking processes in the system. This S300 must have an active internal or external
brake resistor. For setup, enable the S300 and operate the driving profile that causes the
brake chopper to respond. The KCM-S determines the chopper threshold and begins to
charge; LED flashes. The energy stored is available the next time acceleration happens.
KCM-P: The KCM-P begins the charging process at approx. 470 V DC; the LED flashes.
If the power supply fails, the module provides the servo amplifier with the stored energy
that is required to bring the drive to a standstill in a controlled manner (this only applies to
the power supply voltage; battery-back the 24 V supply separately).
S300 Instructions Manual 63
Kollmorgen 02/2017 Electrical installation
-RB
+RBint
+DC(RBext)
-DC
1
3
4
5
S300

Table of Contents

Other manuals for Kollmorgen SERVOSTAR 300

Related product manuals