EasyManua.ls Logo

Yamaha F50A - Power Trim and Tilt Electrical System

Yamaha F50A
403 pages
Print Icon
To Next Page IconTo Next Page
To Next Page IconTo Next Page
To Previous Page IconTo Previous Page
To Previous Page IconTo Previous Page
Loading...
62Y3A11
7-78
1
2
3
4
5
6
7
8
I
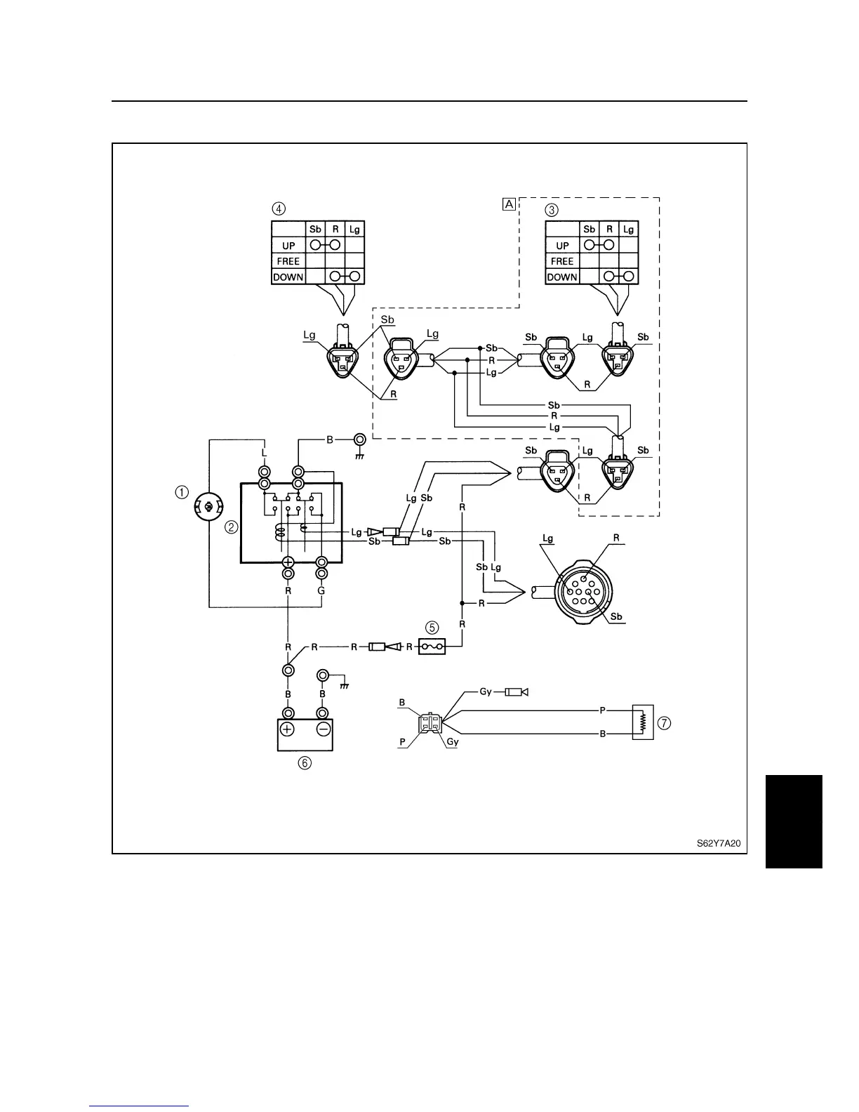
Power trim and tilt electrical system
7
1
Power trim and tilt motor
2
Power trim and tilt relay
3
Trailer switch
4
Power trim and tilt switch
5
Fuse
6
Battery
7
Trim sensor
È
Models with trailer switch
B: Black
G: Green
Gy : Gray
L: Blue
Lg : Light green
P: Pink
R: Red
Sb : Sky blue
Power trim and tilt motor / Power trim and tilt electrical system

Table of Contents

Other manuals for Yamaha F50A

Related product manuals