EasyManua.ls Logo

Deep Sea Electronics Plc DSE8660 MKII

Deep Sea Electronics Plc DSE8660 MKII
146 pages
To Next Page IconTo Next Page
To Next Page IconTo Next Page
To Previous Page IconTo Previous Page
To Previous Page IconTo Previous Page
Loading...
Installation
Page 55 of 146 057-259 ISSUE: 1
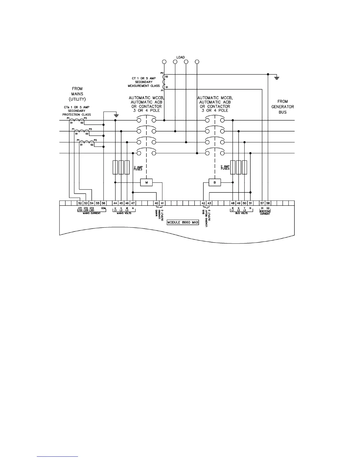
3.4.7.2 3 PHASE, 4 WIRE WITH A LOAD CURRENT TRANSFORMER

Table of Contents

Related product manuals