EasyManua.ls Logo

FEC AFC3000 - I;O Hardware Specifications and Recommended Connection Circuit

FEC AFC3000
294 pages
Print Icon
To Next Page IconTo Next Page
To Next Page IconTo Next Page
To Previous Page IconTo Previous Page
To Previous Page IconTo Previous Page
Loading...
Chapter 4 Installation and Wiring
PAGE 4-33
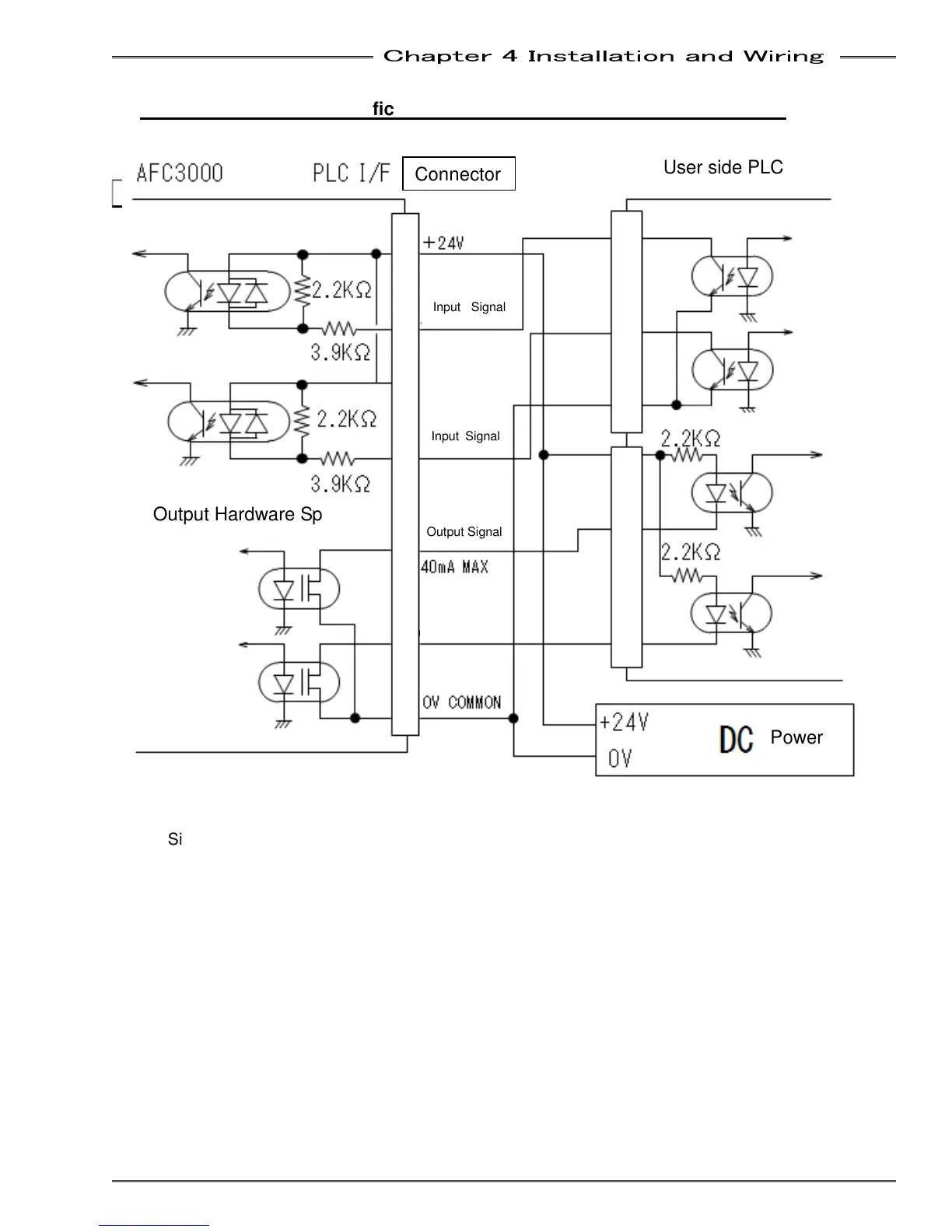
4-6-5 I/O Hardware Specifications and recommended connection circuit
2.2KΩ
AFC3000
PLC
DC
2.2KΩ
3.9KΩ
PLC I/F
**
40mA MAX
**
OV COMMON
+24V
0V
**
**
24V
2.2KΩ
2.2KΩ
3.9KΩ
Input Signal
Input Signal
**
Output Signal
Connector
User side PLC
Power
Output Hardware Spec.
Input Hardware Spec.
* Sinking (NPN) I/O connection shown for reference only. The MFC Unit may be wired for
Sourcing (PNP) I/O by swapping the polarity of the 24VDC power connections. (I/O Points are
Bi-directional)
Output Signal

Table of Contents

Other manuals for FEC AFC3000