EasyManua.ls Logo

FEC AFC3000 - I;O Hardware Specifications and Recommended Connection Circuit

FEC AFC3000
294 pages
Print Icon
To Next Page IconTo Next Page
To Next Page IconTo Next Page
To Previous Page IconTo Previous Page
To Previous Page IconTo Previous Page
Loading...
Chapter 5
I/O
Expansion Unit
Page 5-19
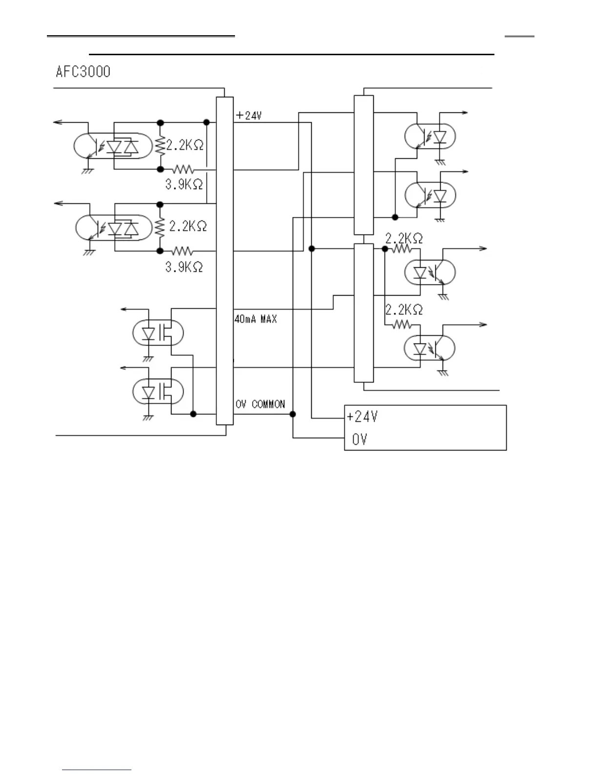
5-3-6 I/O Hardware Specifications and Recommended Connection Circuit
NOTE: The input / output hardware is bi-directional and accommodates both positive and negative current flow.
Both NPN (sinking) and PNP (sourcing) type connections may be used. (NPN Sinking is shown PNP can be
wired by reversing + and commons)
DC
Power Source
PLC I/F Connector
Input Hardware Specifications
User Side PLC
Input Signal**
Output Hardware Specifications
Input Signal**
Output
Signal**
Output
Signal**

Table of Contents

Other manuals for FEC AFC3000